EasyManua.ls Logo

TTI QL355 - Circuit Diagrams

TTI QL355
48 pages
Print Icon
To Next Page IconTo Next Page
To Next Page IconTo Next Page
To Previous Page IconTo Previous Page
To Previous Page IconTo Previous Page
Loading...
Circuit Diagrams
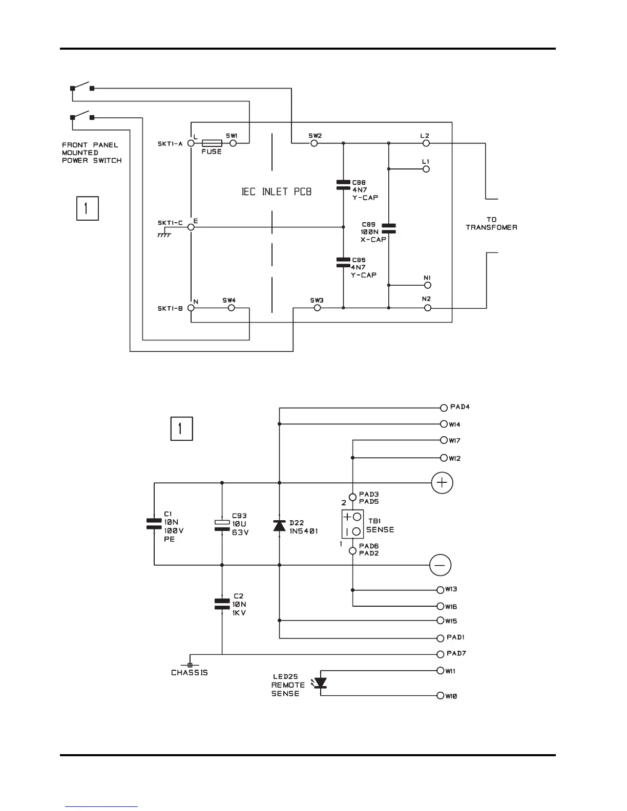
AC Supply Connection Pcb
Main Output Front Panel
Terminal Pcb
38

Related product manuals