EasyManua.ls Logo

Univex SRM80+ - Page 53

Univex SRM80+
62 pages
Print Icon
To Next Page IconTo Next Page
To Next Page IconTo Next Page
To Previous Page IconTo Previous Page
To Previous Page IconTo Previous Page
Loading...
IMPORTANT: Before making electrical connections, check the specifications on the data plate,
(located on the rear access panel), to assure they agree with those of your electrical service.
WARNING: Whenever maintenance is being performed or whenever the top cover or rear access panel
have been removed, DISCONNECT the electrical power cord and place a tag on it indicating the mixer is
being worked on.
Page 10.2
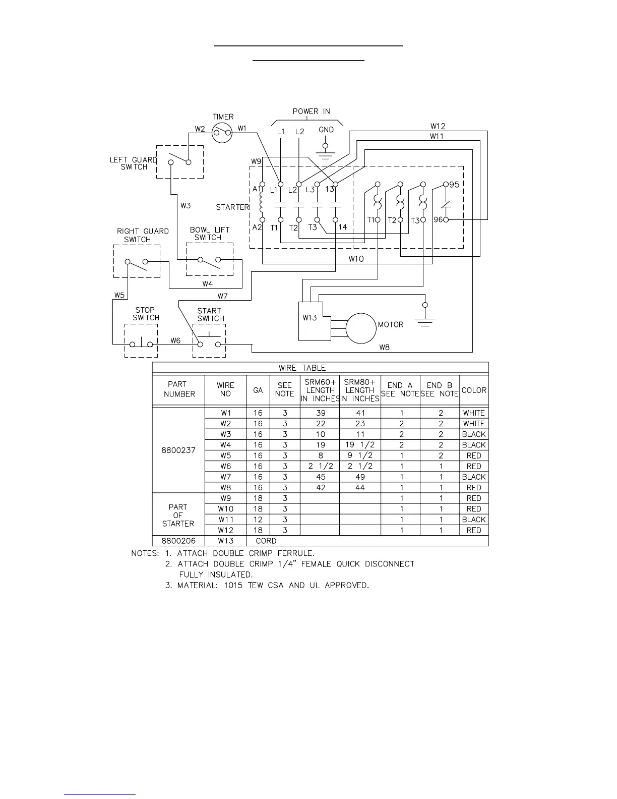
SCHEMATIC 208-230V, 60HZ, 1PH
220-240V, 50HZ, 1PH
FIGURE 16A

Related product manuals