EasyManua.ls Logo

V2 CITY2+ - Safety and Performance Tuning; Obstacle Sensor Sensitivity; Slowing Down and Fast Closing

V2 CITY2+
27 pages
Print Icon
To Next Page IconTo Next Page
To Next Page IconTo Next Page
To Previous Page IconTo Previous Page
To Previous Page IconTo Previous Page
Loading...
ENGLISH
41
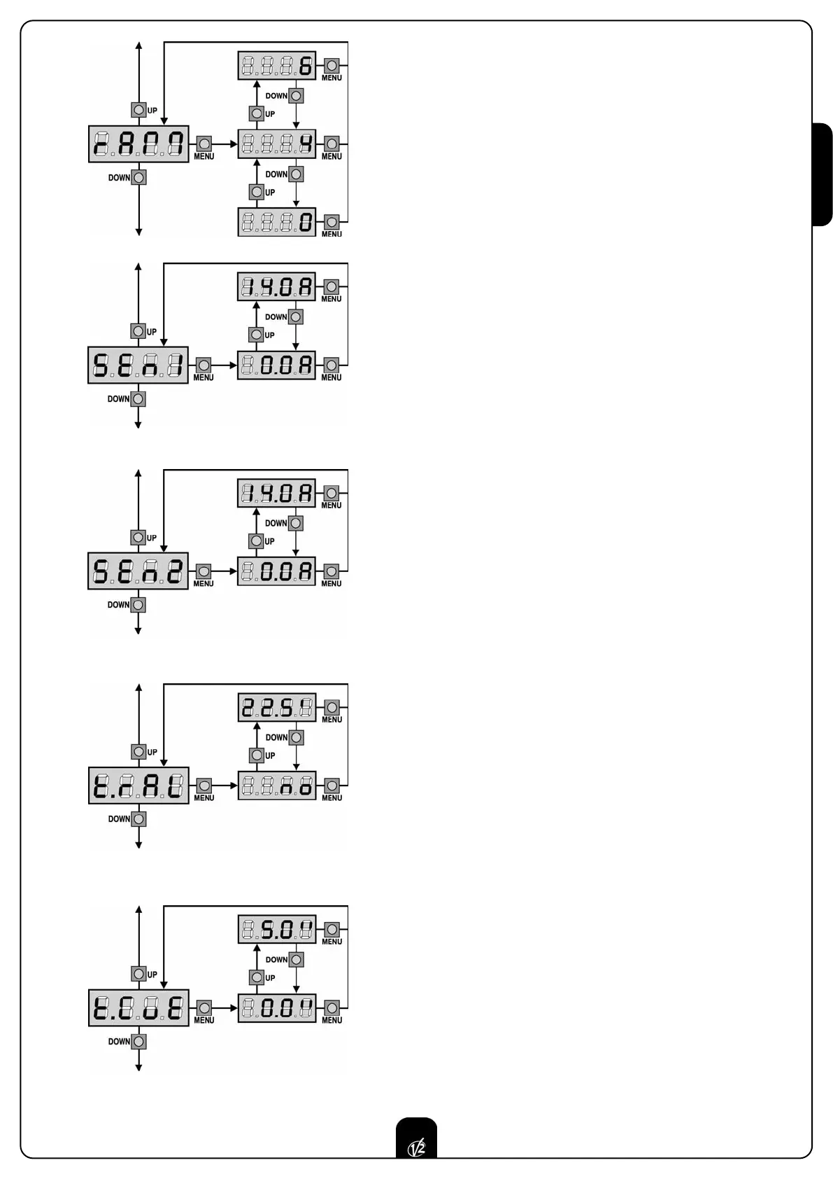
Starting ramp
In order not to stress too much the motor, when the motion starts the
power is gradually increased, until reached the set value or 100% if the
take-off is enabled.
Higher is the set value, longer the length of time of the ramp, that is the
time necessary to reach the value of nominal power.
Enable the Obstacle Sensor for Motor 1
This menu allows you to regulate the sensitivity of the obstacle sensor
for motor 1. When the current absorbed by the motor exceeds the set
value, the controller detects an alarm.
If set to 0.0A, this function is disabled.
For the sensors operation, please see the paragraph dedicated to it
(page 36).
Enable the Obstacle Sensor for Motor 2
This menu allows you to regulate the sensitivity of the obstacle sensor
for motor 2. When the current absorbed by the motor exceeds the set
value, the controller detects an alarm.
If set to 0.0A, this function is disabled.
For the sensors operation, please see the paragraph dedicated to it
(page 36).
Slowing down time
In case this function is enabled, during the last seconds of motion of
each door, the control unit will give motors a reduced power command,
to avoid a strong impact with the stop end. t.AP1 is the max. allowed
time.
WARNING:
In case the self-learning function of working times is NOT used, we
recommend disabling the slowing down function in order to
measure both opening and closing times, and to enable it again once
the setup has been carried out. The control unit will automatically
consider the working time delay caused by the slowing down.
If partial opening time t.APP is shorter than t.AP1, there will be no
slowing down during the pedestrian cycle opening.
Fast closing time after slowing down
If a slowing time other than 0 is set up, it could be likely that the gate
speed is not enough for the lock to fasten during the closing phase.
In case this function is enabled, once the slowing down phase is
finished, the control unit will give a normal speed command (that is to
say, with no slowing down) for the set up time, and then it will open
the gate for a second fraction, to avoid leaving the motor under stress.
WARNING: in case the gate has no electric lock, set the value 0.

Other manuals for V2 CITY2+

Related product manuals