EasyManua.ls Logo

Viking DDSB483D - VCSB483 D# Wiring Diagram - Dispenser Model

Viking DDSB483D
51 pages
Print Icon
To Next Page IconTo Next Page
To Next Page IconTo Next Page
To Previous Page IconTo Previous Page
To Previous Page IconTo Previous Page
Loading...
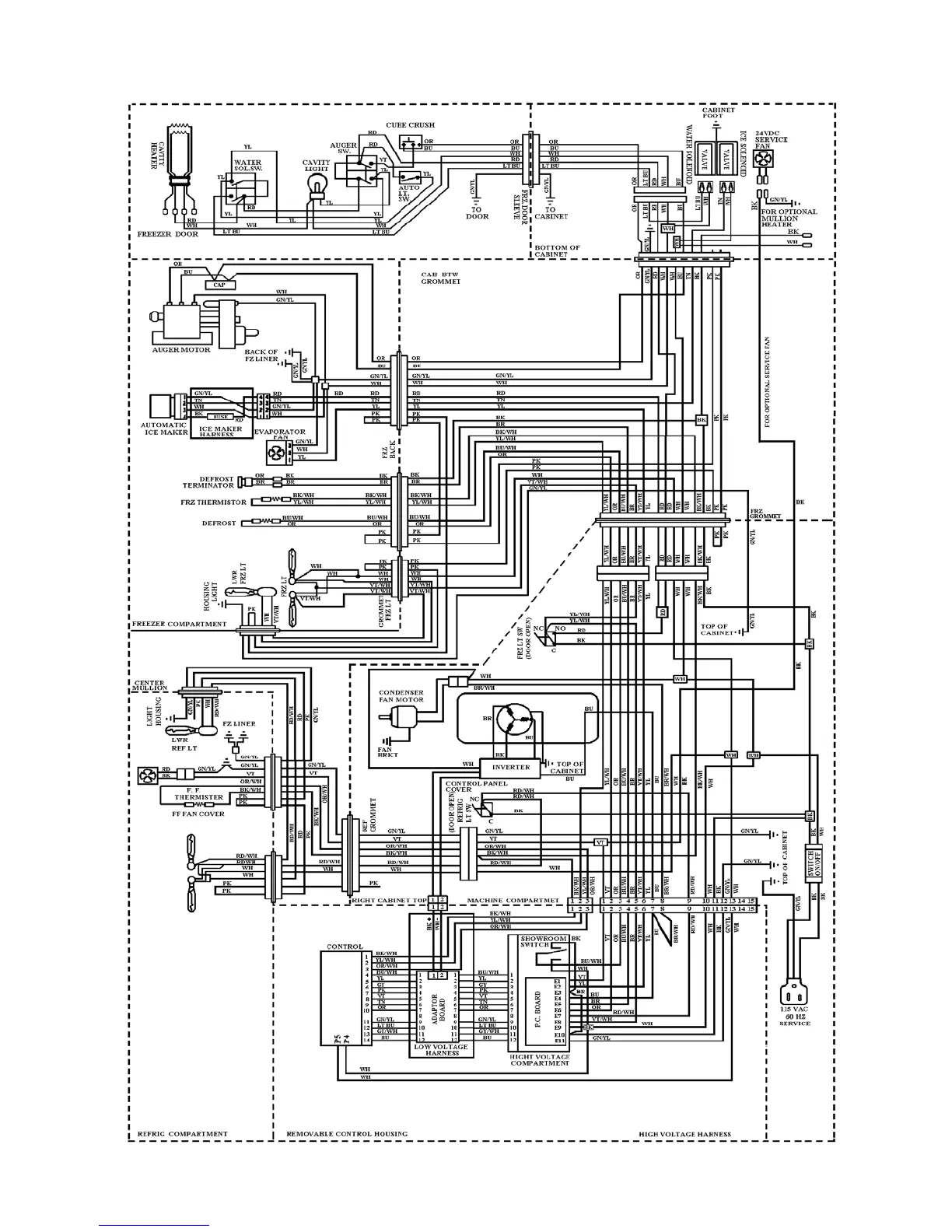
VCSB483D# WIRING DIAGRAM – DISPENSER MODEL
28

Other manuals for Viking DDSB483D

Related product manuals