EasyManua.ls Logo

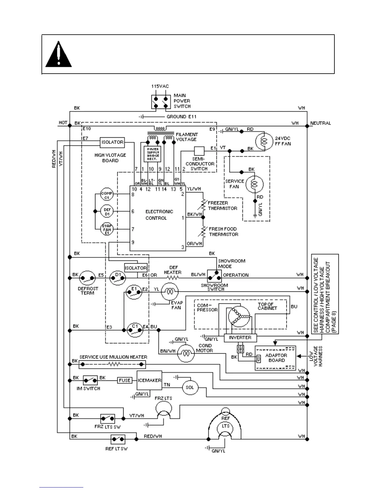
Viking DDSB483D - Wiring Schematic

Viking DDSB483D
51 pages
Print Icon
To Next Page IconTo Next Page
To Next Page IconTo Next Page
To Previous Page IconTo Previous Page
To Previous Page IconTo Previous Page
Loading...
WARNING
To avoid electrical shock which can cause severe personal injury or death, disconnect power
to refrigerator using power switch before servicing. Wires removed during disassembly must
be replaced on proper terminals to insure correct earth ground and polarization. After
servicing, reconnect power using power switch.
31

Other manuals for Viking DDSB483D

Related product manuals