EasyManua.ls Logo

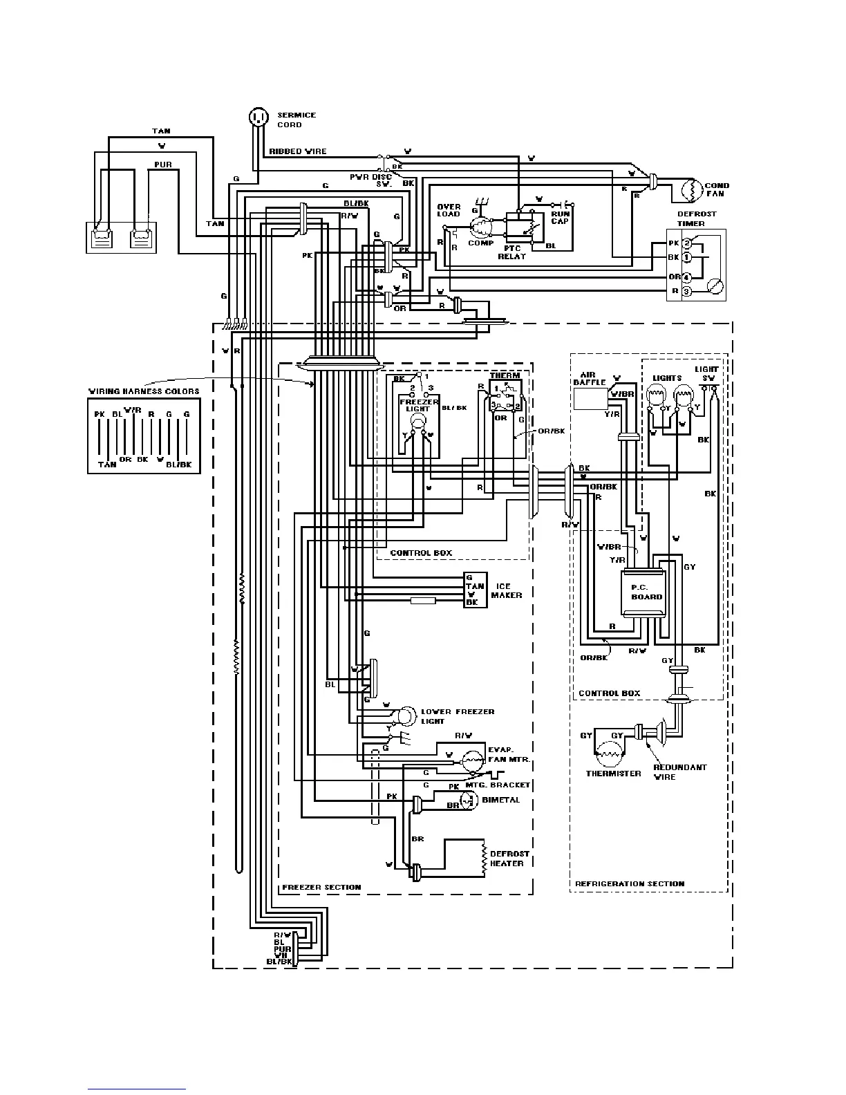
Viking VCSB360 - Wiring Diagram

Viking VCSB360
63 pages
Print Icon
To Next Page IconTo Next Page
To Next Page IconTo Next Page
To Previous Page IconTo Previous Page
To Previous Page IconTo Previous Page
Loading...
43

Related product manuals