EasyManua.ls Logo

Viking VCSB360 - Page 59

Viking VCSB360
63 pages
Print Icon
To Next Page IconTo Next Page
To Next Page IconTo Next Page
To Previous Page IconTo Previous Page
To Previous Page IconTo Previous Page
Loading...
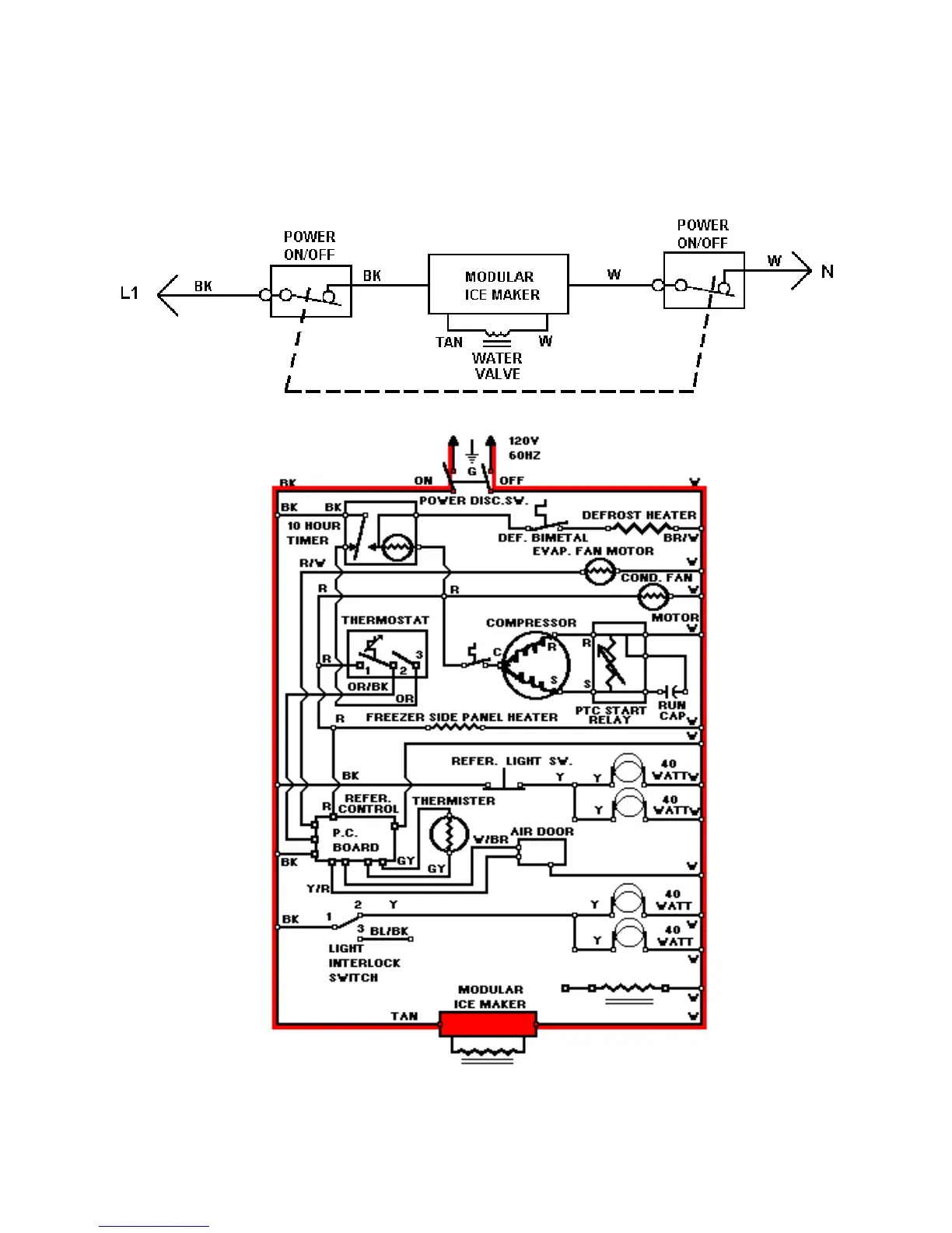
LINE CIRCUITS (#14)
The Dispenser Circuit
14. Modular Ice Maker Circuit
WATER VALVE
59

Related product manuals