EasyManua.ls Logo

Wacker Neuson HI 110HD D

Wacker Neuson HI 110HD D
70 pages
To Next Page IconTo Next Page
To Next Page IconTo Next Page
To Previous Page IconTo Previous Page
To Previous Page IconTo Previous Page
Loading...
wc_tx003764gb.fm
68
Schematics HI 110 / 200 / 300
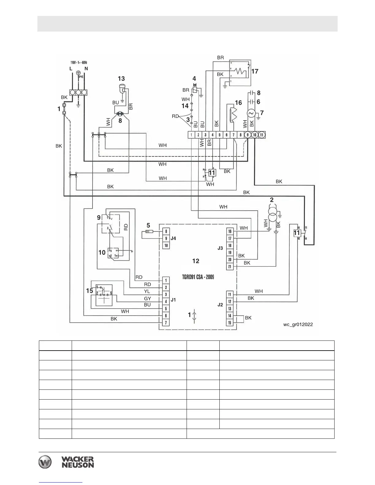
10.5 Electrical Schematic - HI 300 HDD
GY
No. Description No. Description
1 Fuse 10 Room thermostat plug
2 High voltage transformer 11 Relay
3 Overheat thermostat 12 Control box
4 Solenoid valve 13 Heated fuel filter
5 CAD cell 14 Air pressure switch
6 Capacitor 15 Reset switch / lockout indicator
7 Fan motor 16 Resistance heater coil*
8 Electric pilot lamp 17 Nozzle line heater*
9 Control switch *Used on HD models only

Table of Contents

Related product manuals