EasyManua.ls Logo

Webasto Scholastic Series - Chassis Wiring Diagram (Switch)

Webasto Scholastic Series
44 pages
Print Icon
To Next Page IconTo Next Page
To Next Page IconTo Next Page
To Previous Page IconTo Previous Page
To Previous Page IconTo Previous Page
Loading...
W
EBASTO
S
CHOLASTIC
S
ERIES
5INSTALLATION
5-13
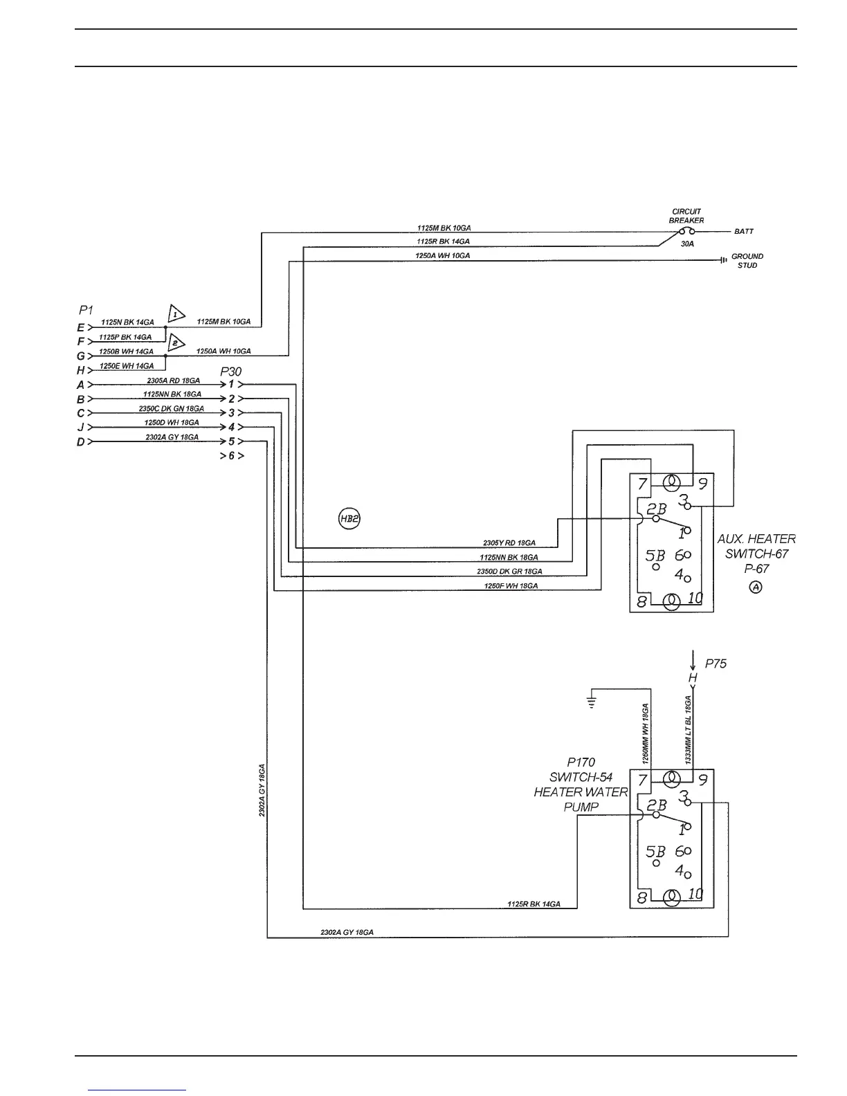
5.8.6 Wiring Diagram Chassis / Power Harness with Switch
Fig. 5-13: Wiring Diagram - Chassis / Power Harness with Switch
0030777A
Option 1345-03

Table of Contents

Related product manuals