EasyManua.ls Logo

Westerbeke 6.5KW - DC Wiring Diagram

Westerbeke 6.5KW
125 pages
Print Icon
To Next Page IconTo Next Page
To Next Page IconTo Next Page
To Previous Page IconTo Previous Page
To Previous Page IconTo Previous Page
Loading...
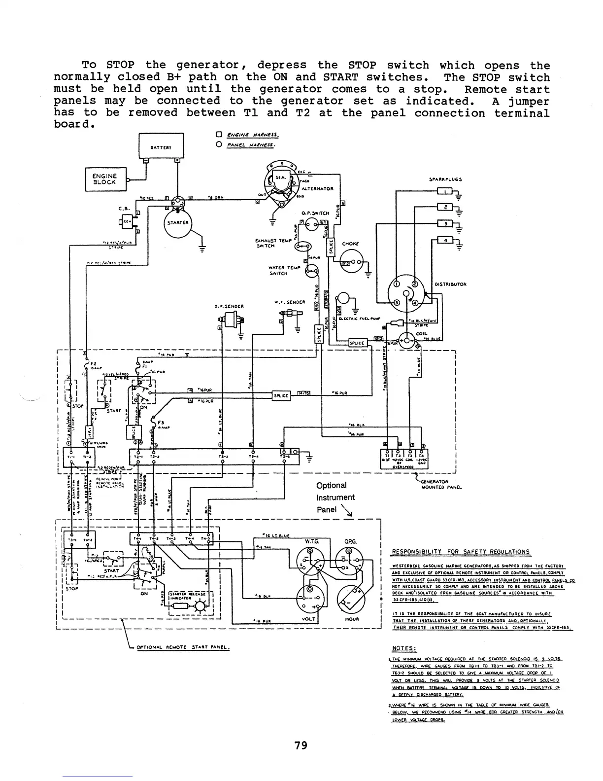
To
STOP
the
generator,
depress
the
STOP
switch
which
opens
the
normally
closed
B+
path
on
the
ON
and
START
switches.
The
STOP
switch
must
be
panels
has
to
board.
held
open
until
the
generator
comes
to
a
stop.
Remote
start
be
connected
to
the
generator
set
as
indicated.
A
jumper
removed
between
Tl
and
T2
at
the
panel
connection
terminal
may
be
o
j!N$INi!
HA"NI!SS.
o
P"'N~L
HA.tNesS.
_Vl::';;:;;;:::.h-J Al..T£.ftNATOft
...
0'''"'
SPLICE
Instrument
Panel
~
--l
I ".. I
I I
~
I
It'
~
I
II
I
: L
..
_+-.:.:..:....::::::::;::.:::....-f""-~."'i..
I
: STOP 1
I
~.
I I I
L______
_
___
~.=:::_:.=_=::J
I
L
________
\~::
:~~._.~.:=:
___
~-=-
______________
J
79
.-
RESPONSIBILITY
FOR
SAFETY REGULAT!.2.!§.
wESTER81:KE GASOLINE MARINE
fafN(RArOA',AS
SHIPPED fROM
THE~
AND
[XClU$IVf.
OF
OPTIONAl.
REMOTE
INSTRUMENT
OR
CONTROL
PaNEl.S,COMPlY
WITH
U S
COAST
..
~~8.0
HerR-Ie)
ACCESSO!l!
~~~B'y!!!!!!"'!:!:!!U·~!!HI'.2!:.
~NJLUQ.
NOT
NECESSARILY
50
COMPLY
AND
ARE INTENDED
TO
BE
INSTAllED
ABOVE
DECK
AND·ISOLATEQ
FROM
"SOLINE
SOURC[S,·IN
ACCORDANCE WITH
33
CFR·1I3.410{b).
IT
IS THE RESPONSIBILITY
Of
THE
IOd
MANU''''
TUIH.R
TO
INSuAt:
THAT
THE
INSTALlATION
OF
THESE
'EN[RATOR~_ANO.
OPTlOrU,lLY I
THEIR REMOTE INSTRUMENT
OR
CONTROL
PANlL.~
COMPLY WITH
))~
I
THE
MINIMUM
VC'l
TAGE
REQUIRED AT
Ttf
ST4R.TER
SOlENOID IS g
VOLTS.
~.
wIRE GAUGES
FROM
TB1-'
TO
TB)~I
AND
FROM
TBl-2
TO
T63-2
SHOULD
BE
SElECTfD
TO
GIVE
A
MAXIMUM
..0,
TAGS
onoe
OF
I
ST
CA
LfSS.
THIS WILL PROV!O[ ! VOlTS
AT
THE
ST~RTER
SCLENCIO
'f::'HfN BATTEA'( TERNINAL
mTAG(
15
goWN
TO
IQ~.
tNOIC.t.TI
....
£
Of
A
prEPLy
QISCI-IARGEO
BATTER."
2
IJo./Io£RE
.,
I'
w~
IS
SHOwN
IN
THE
TA9L.E
($
MINIMUM
wlf«E
GooWGES
BELOW.
WE
RECOMMEND
USINCi
II
.. WIRE
E'OR
G~EATER
STlm>lGTH
ANa/S!!
LOWER
V9!.T.6.G£
CROPS.

Related product manuals