EasyManua.ls Logo

widos 4900 - 9 Electric and Hydraulik Diagrams

widos 4900
55 pages
Print Icon
To Next Page IconTo Next Page
To Next Page IconTo Next Page
To Previous Page IconTo Previous Page
To Previous Page IconTo Previous Page
Loading...
Ku nst sto ffschwei ß tec hni k
WIDOS Einsteinstr. 5 Phone +49 7152 9939 - 0
W. Dommer Söhne GmbH D-71254 Ditzingen-Heimerdingen Fax +49 7152 9939 - 40
info @ widos.de
www.widos.de
02.11.11 Working instructions WIDOS 4900 Page 31 of 46
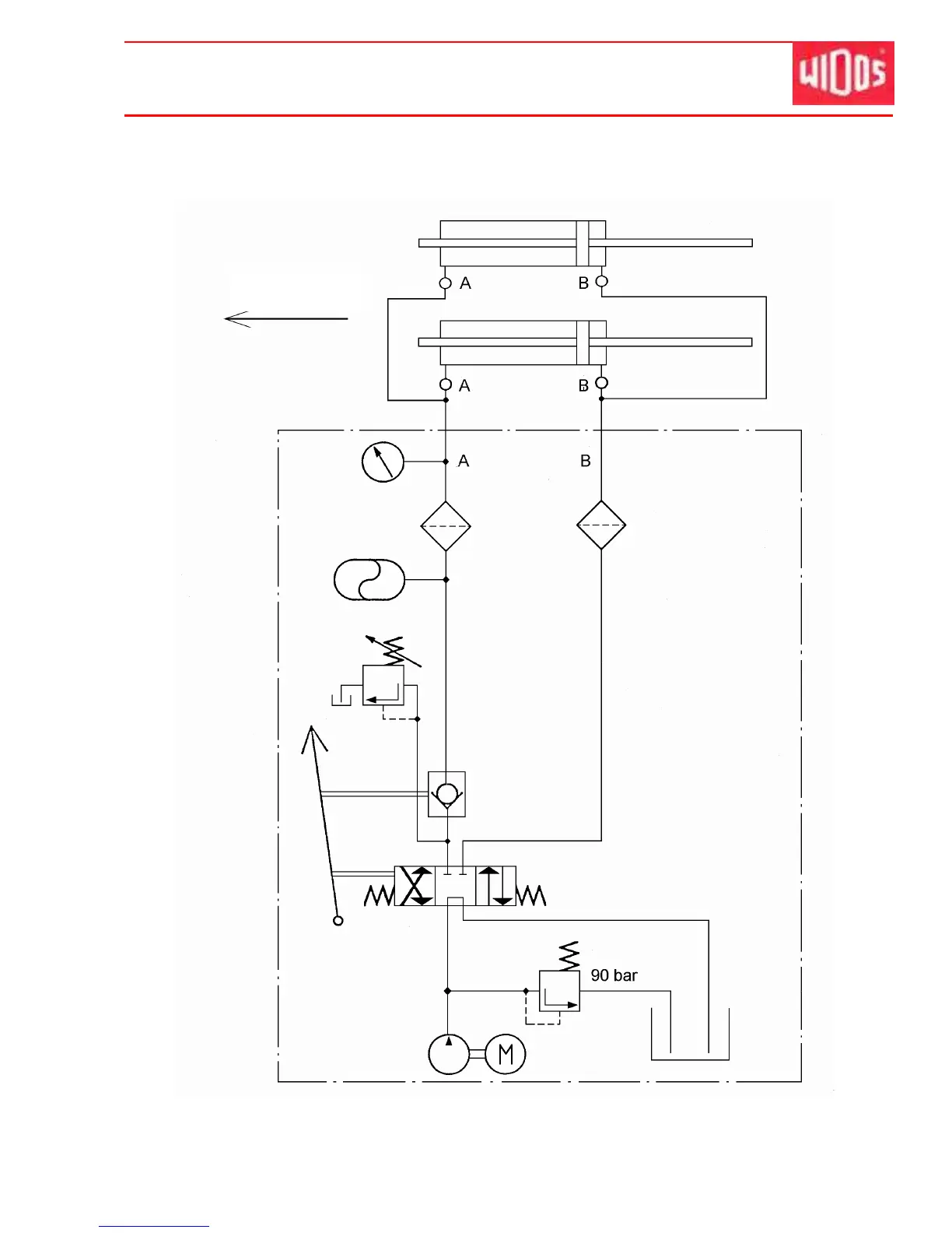
9. Electric and hydraulik diagrams
Hydraulic diagram
Working direction

Table of Contents

Other manuals for widos 4900

Related product manuals