EasyManua.ls Logo

WinGD WARTSILA RT-flex58T-E - Page 448

WinGD WARTSILA RT-flex58T-E
504 pages
Print Icon
To Next Page IconTo Next Page
To Next Page IconTo Next Page
To Previous Page IconTo Previous Page
To Previous Page IconTo Previous Page
Loading...
Maintenance94032/A1
RT-flex58T-E
Winterthur Gas & Diesel Ltd.
2/ 3
E
G
F
16
15
18
WCH00724
H
1
1
12
10 1811 22
10A
18
18
18
11
11
17
21
21
1918
13
13A
WCH00728
I
23
18
17
18
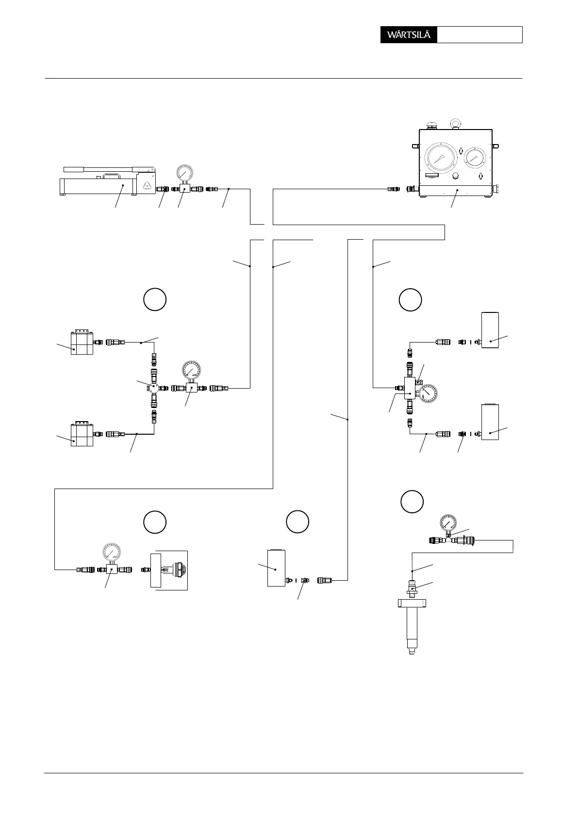
E = Tensioning / loosening of elastic studs to main bearing
F = Removal and fitting of main bearing shell
G = Checking and setting of fuel overpressure safety valve
H = Checking of non-return valve in lubricating quill for pulse lubrication
I = Removal and fitting of main bearing shell
Hydraulic Jacks and Pumps: Arrangement and Application
2013

Table of Contents

Related product manuals