EasyManua.ls Logo

WÜRGES HV - Stromlaufplan

WÜRGES HV
102 pages
Print Icon
To Next Page IconTo Next Page
To Next Page IconTo Next Page
To Previous Page IconTo Previous Page
To Previous Page IconTo Previous Page
Loading...
44
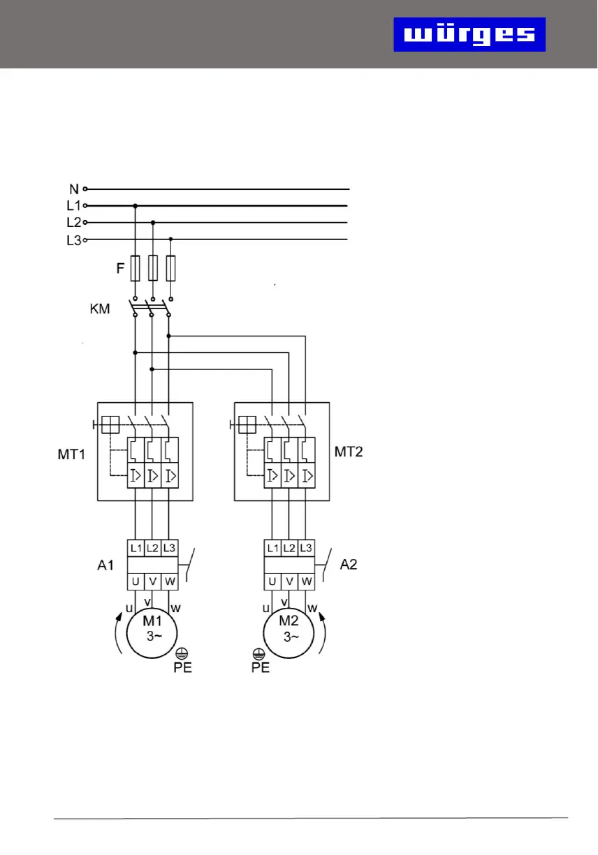
14. Stromlaufplan für 2 gegenläufige
Motoren
MT1: Motorschutzschalter
Motor 1
MT2: Motorschutzschalter
Motor 2
A 1: Aderbruchrelais
Motor 1
A 2: Aderbruchrelais
Motor 2
KM: Einschaltschütz
F: Schmelzsicherungen