EasyManua.ls Logo

WÜRGES HV - Circuit Diagram for 2 Counter Rotating Motors

WÜRGES HV
102 pages
Print Icon
To Next Page IconTo Next Page
To Next Page IconTo Next Page
To Previous Page IconTo Previous Page
To Previous Page IconTo Previous Page
Loading...
90
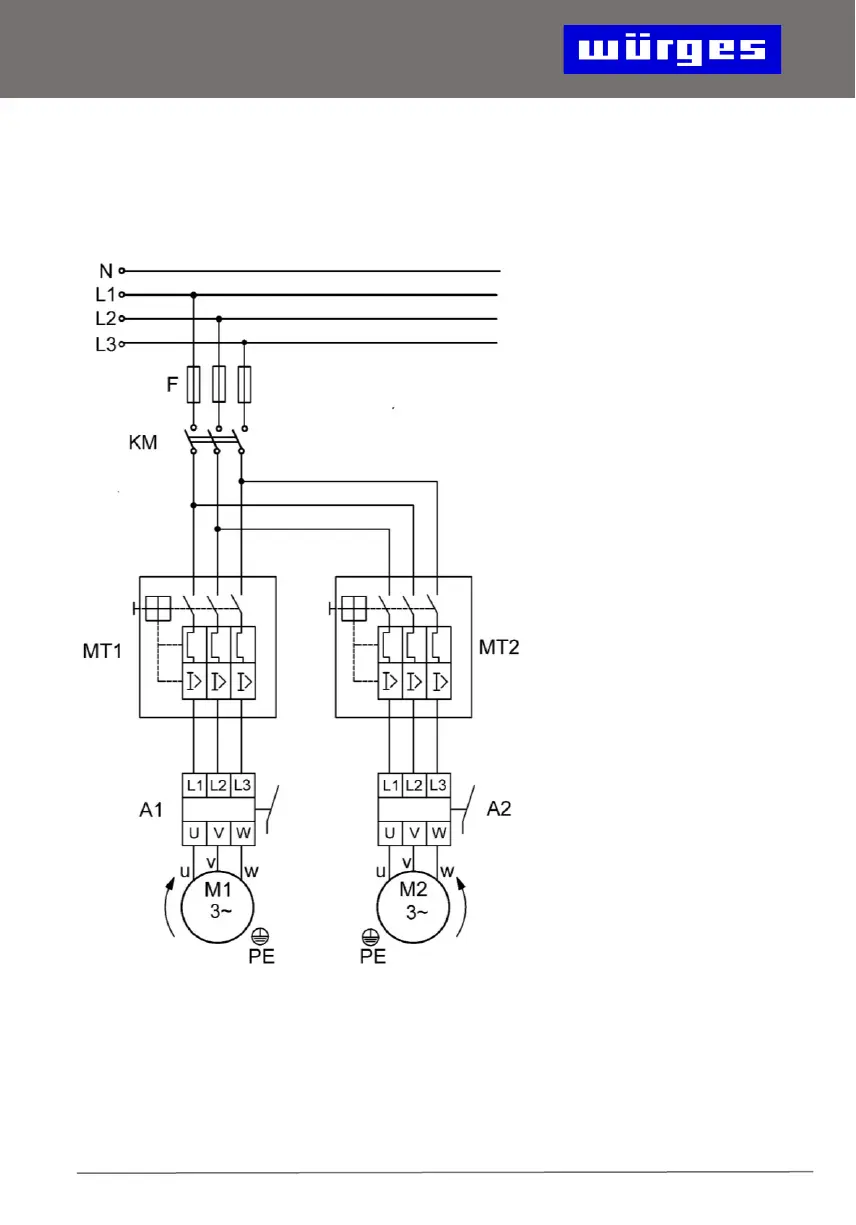
14. Circuit Diagram for 2 Counter
Rotating Motors
MT1: motor protection
switch motor 1
MT2: motor protection
switch motor 2
A1: wire break relay
motor 1
A2: wire break relay
motor 2
KM: switch-on contactor
F: fuses