EasyManua.ls Logo

Yamaha EF5200DE - Wiring Diagram; Ef5200 De

Yamaha EF5200DE
60 pages
Print Icon
To Next Page IconTo Next Page
To Next Page IconTo Next Page
To Previous Page IconTo Previous Page
To Previous Page IconTo Previous Page
Loading...
48
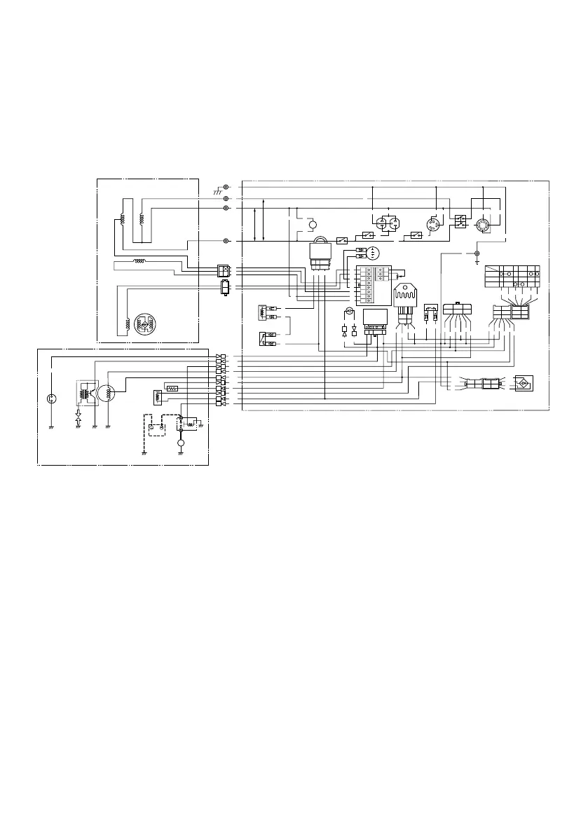
EF5200DE
1 Rotor assembly
2 Stator assembly
3 Main coil
4 Sub coil
5 Exciter coil
6 Voltage meter
7 N.F.B.
8 AC receptacle
9 Engine switch
0 Remote control terminal
q Rectifier
w Fuse
e Rectifier/regulator
r Voltage adjuster
t AVR
Color code
B Black
Br Brown
G Green
Gy Gray
L Blue
R Red
W White
B/W Black/White
G/R Green/White
G/Y Green/Yellow
L/W Blue/White
R/W Red/White
Y Yellow
y Condenser
u Economy idle unit
i Oil warning unit
o Oil warning light
p Economy control switch
a Solenoid valve
s Battery
d Carburetor solenoid valve
f Carburetor heater
g Oil level switch
h Charging coil
j T.C.I.unit
k Spark plug
l Starter relay
; Starter motor
M
V
0
w
e
r
Y
Y
Y
R
R
R
B/W
B/W
B/W
L/R
L/R
L/R
R/W
R/W
R/W
B
B
B
OFF
ON
START
R
L/R
B
Y
B/W
R/W
R
R
R R L
B
W
L
R
W
B/W
G/R
L/R
L/W
G/R
R/W
B
B
R
G/Y
L
Y
GG
W
B
G
G
Y
W
B
Br
G
Y L/W
G
Y
L/W
R
Y
W
B
B
G
G
B
Y
R
W
W
B
G
G
L
L
R
G
G
Y
Y
Y
Y
B/W
Y
B/W
B
Y
L
B/W
B
R
W
G/R
B
R
W
G/R
R R
B/W
G/R
R/B
R/W
B
B
B/W
G/R
R/B
R/W
BB
YY
G/R G/R
L/W L/W
BB
Y
G/R
L/W
B
Y
G/R
G/Y G/Y G/Y
G/Y
L/W
B
Br
Br Br
Br
Br
R
R
120V
240V
Y
R
B/W
L/R
R/W
B
3
2
4
5
6
7
7
7
7
8
8
8
9
q
y
t
u
i
o
a
s
p
d
f
g
j
h
k
1
l
;
AE00751
WIRING DIAGRAM
7CB-F8199-11_b 07.12.22 10:16 Page 48
Downloaded from ManualsNet.com search engine

Related product manuals