EasyManua.ls Logo

Yanmar 4JH3BE - 4-5 Aiternator functioning; 4-6 Handling precautions

Yanmar 4JH3BE
284 pages
Print Icon
To Next Page IconTo Next Page
To Next Page IconTo Next Page
To Previous Page IconTo Previous Page
To Previous Page IconTo Previous Page
Loading...
Chapter 9 Electrical
System
_4._A_lt_e_rn_a_t_or
____________________________
3,4JH3(B)(C)E
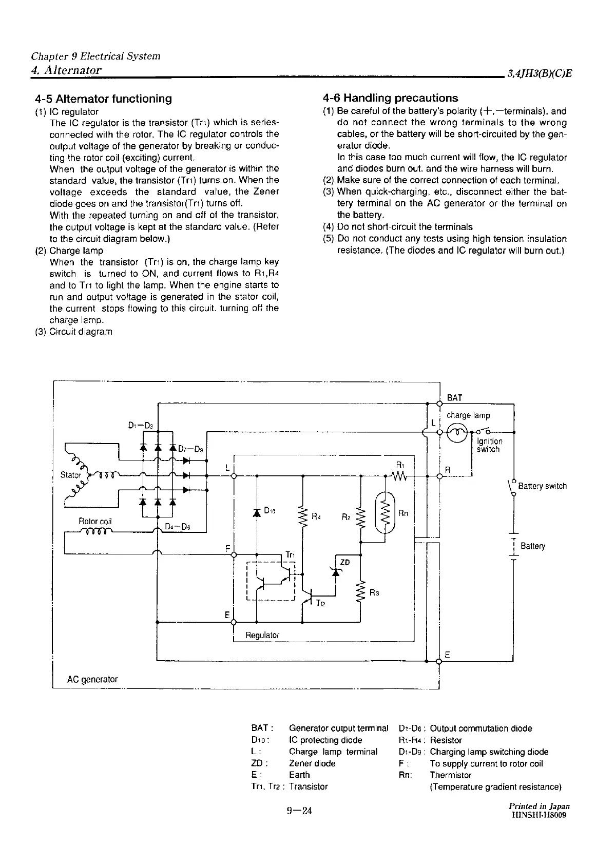
4-5
Alternator functioning
(1)
IC
regulator
The
IC
regulator is the transistor (Tri) which is series-
connected with the rotor. The
IC
regulator controls the
output voltage of the generator by breaking or conduc-
ting the rotor coil (exciting) current.
When the output voltage of the generator is within the
standard value, the transistor
(Tr1)
turns on. When the
voltage exceeds the standard value, the Zener
diode goes
on
and the transistor(Tr1) turns off.
With the repeated turning
on
and off
of
the transistor,
the output voltage is kept at the standard value. (Refer
to the circuit diagram below.)
{2) Charge lamp
When the transistor
(Tr1)
is on, the charge lamp key
switch is turned to ON, and current flows to R
1,
R4
and to
Tn
to light the lamp. When the engine starts to
run and output voltage is generated
in
the stator coil,
the current stops flowing to this circuit. turning oft the
charge lamo.
(3) Circuit diagram
I
D1-D3
D1-0g
~
L.
Rotor
coil
04-06
F
r
I
I
I
I
I
L
E
Regulator
AC
generator
BAT:
D10:
L:
ZD:
E:
4-6 Handling precautions
(1) Be careful of the battery's polarity
(+,-terminals).
and
do
not
connect
the
wrong
terminals
to
the
wrong
cables,
or
the battery will be short-circuited by the gen-
erator diode.
In
this case too much current will flow, the
IC
regulator
and diodes burn out. and the wire harness will burn.
(2) Make sure of the correct connection of each terminal.
(3) When quick-charging, etc., disconnect either the bat-
tery terminal
on
the
AC
generator or the terminal
on
the battery.
(4) Do not short-circuit the terminals
(5)
Do
not conduct any tests using high tension insulation
resistance. (The diodes and
IC
regulator will burn out.)
BAT
R,
R
1""'~
switch
...
:
Battery
-'-
R3
_
_J
E
_
_j
Generator output terminal
IC
protecting
diode
Charge
lamp
terminal
Zener
diode
D1-Ds:
Output commutation diode
R1-R4:
Resistor
D1-D9:
Charging
lamp
switching
diode
F:
To
supply current
to
rotor
coil
Earth
Rn:
Thermistor
Tri, Tr2: Transistor
(Temperature gradient resistance)
9-24
Printed
in Japan
HINSHr-H8009

Table of Contents