EasyManua.ls Logo

AIRLESSCO LP540 - Electrical System (4 Series); 4 Series Electrical System Diagram

Default Icon
36 pages
Print Icon
To Next Page IconTo Next Page
To Next Page IconTo Next Page
To Previous Page IconTo Previous Page
To Previous Page IconTo Previous Page
Loading...
26
27
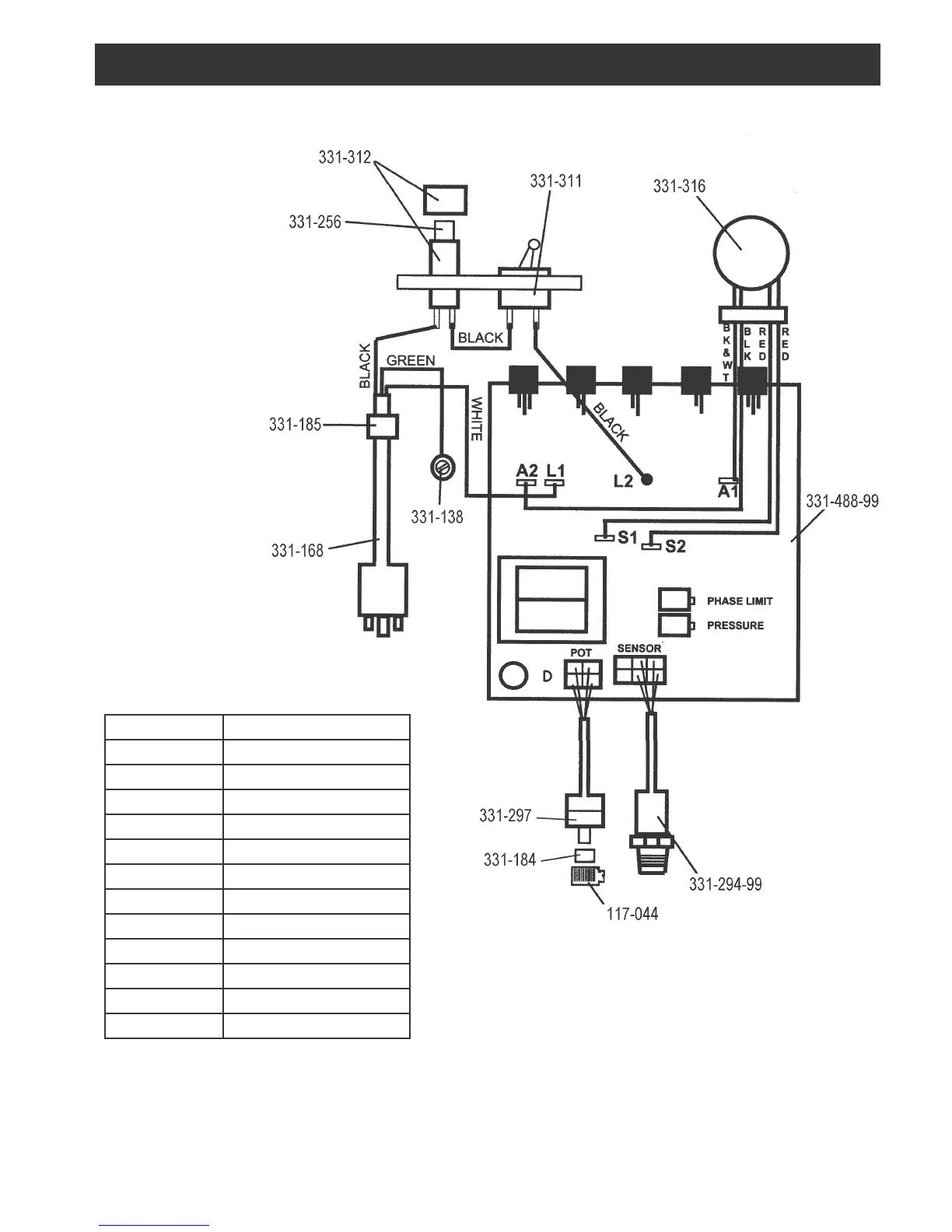
ELECTRICAL SYSTEM (4 Series)
FIGURE 22
Part Number Description
117-044 Knob
331-138 Screw
331-168 Electrical Power Cord
331-184 Spacer
331-185 Strain Relief
331-256 Fuse 15A Slow Blow
331-294-99 Sensor
331-297 Potentiometer
331-311 Toggle Switch
331-312 Fuse Holder
331-316 .6 HP DC Motor
331-488-99 Pressure Control Ass’y

Related product manuals