EasyManua.ls Logo

Bandit 2550 - 2550 T Manual; Swing Out Controls Hydraulic Diagram

Bandit 2550
98 pages
Print Icon
To Next Page IconTo Next Page
To Next Page IconTo Next Page
To Previous Page IconTo Previous Page
To Previous Page IconTo Previous Page
Loading...
Bandit
90
Copyright 4/21
MODELS 2550/2550T
Parts may not be exactly as shown.NOTICE
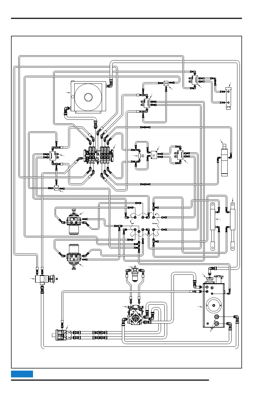
2550T - MANUAL / SWING OUT CONTROLS
HYDRAULIC DIAGRAM
9
12
11
14
8
10
18
15
12
12
13
16
15
33
17
5
1
3
4
7
6
2
13

Related product manuals