EasyManua.ls Logo

Bandit 2550 - 2550 T Remote Controls Hydraulic Diagram

Bandit 2550
98 pages
Print Icon
To Next Page IconTo Next Page
To Next Page IconTo Next Page
To Previous Page IconTo Previous Page
To Previous Page IconTo Previous Page
Loading...
Bandit
92
Copyright 4/21
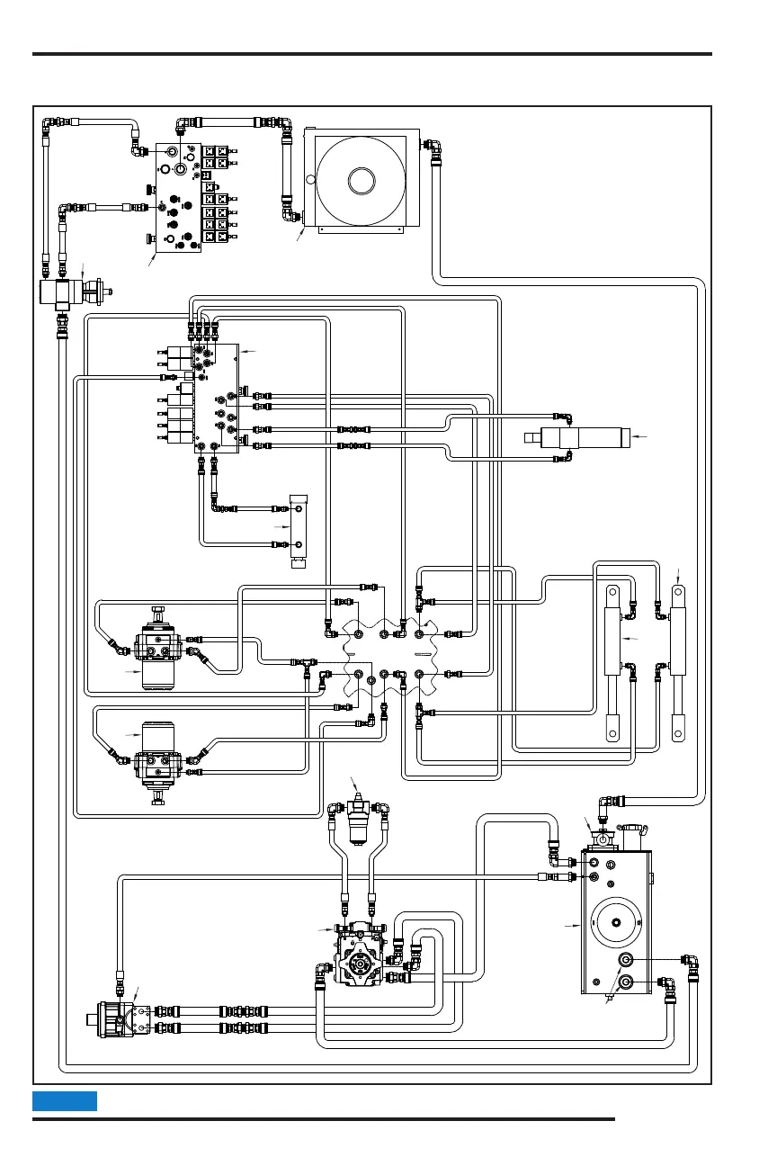
MODELS 2550/2550T
Parts may not be exactly as shown.NOTICE
2550T - REMOTE CONTROLS
HYDRAULIC DIAGRAM
9
8
8
11
13
12
10
12
2
5
1
4
6
3
14
7

Related product manuals