EasyManua.ls Logo

Barko 495B - SE - Page 75

Barko 495B - SE
99 pages
Print Icon
To Next Page IconTo Next Page
To Next Page IconTo Next Page
To Previous Page IconTo Previous Page
To Previous Page IconTo Previous Page
Loading...
Service Manual
495B SE (S)
75
Last Updated - 9/28/2016
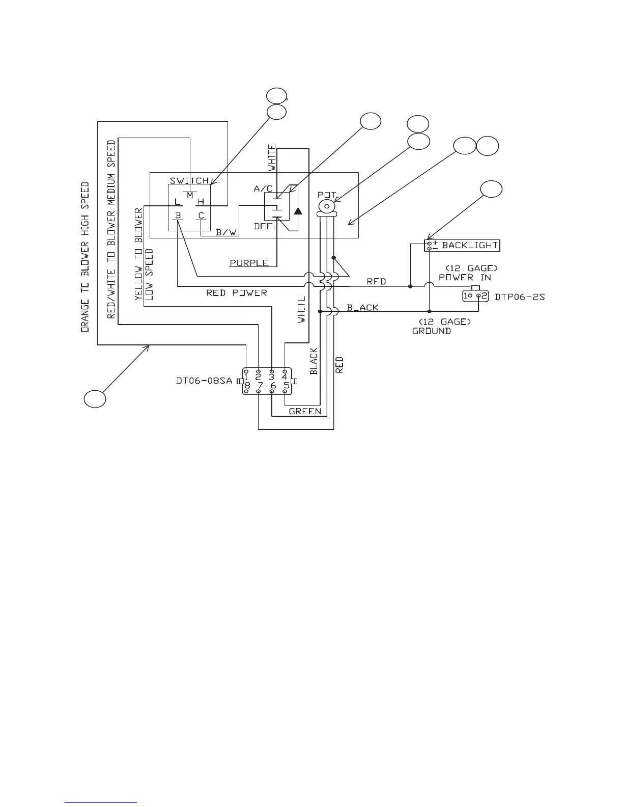
AIR CONDITIONER MAINTENANCE CONTINUED...
1
2
3
4
5 6
2
7
8

Related product manuals