EasyManua.ls Logo

Brass Flame PF70 - Power Flow Diagram

Brass Flame PF70
31 pages
Print Icon
To Next Page IconTo Next Page
To Next Page IconTo Next Page
To Previous Page IconTo Previous Page
To Previous Page IconTo Previous Page
Loading...
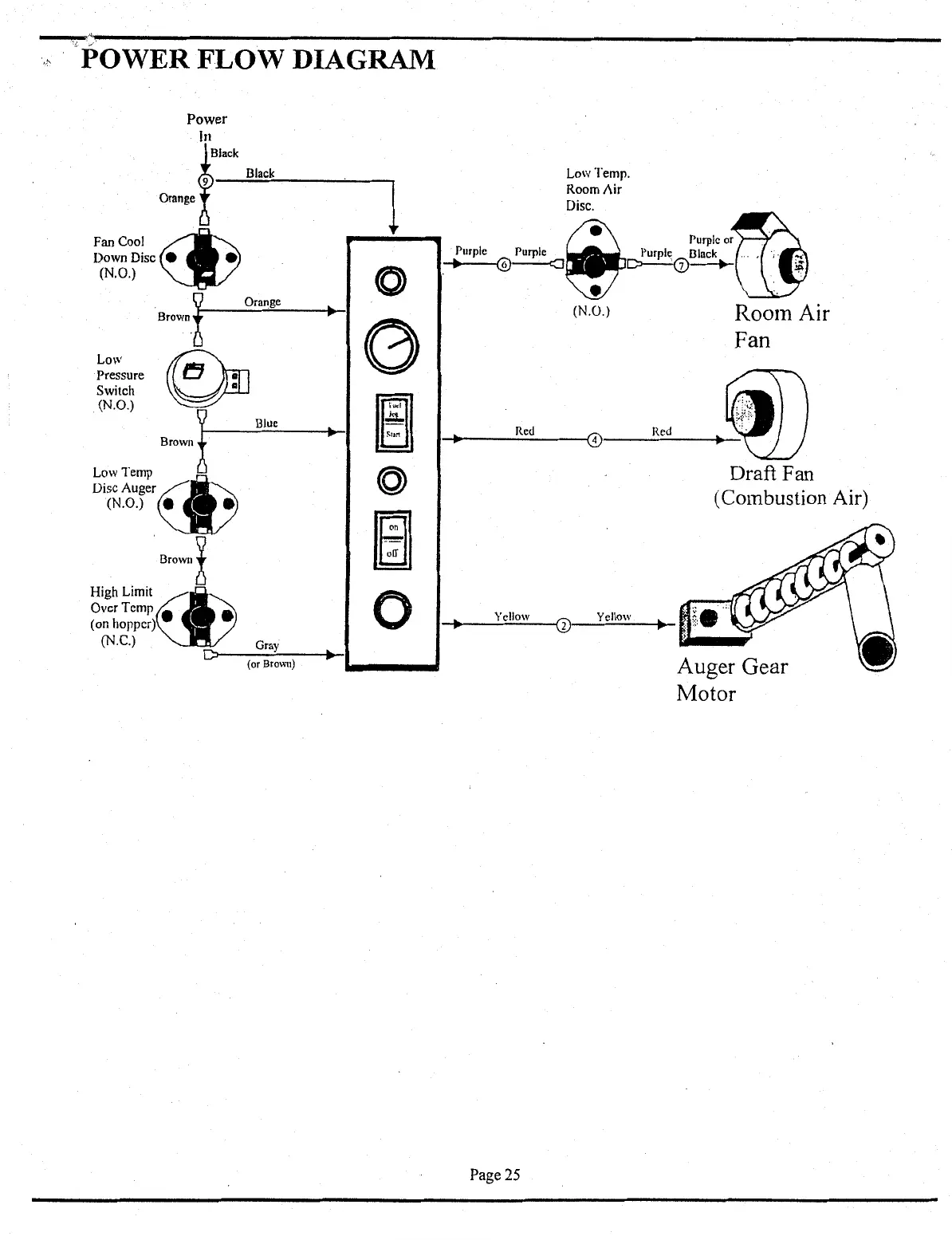
":POWER
FLOW
DIAGRAM
Power
In
Orange
f
BJack
FanCool
~
Down
Disc
e
(N.O.)
Black
Low
Pressure
Switch
(N.O.)
·~'~
~
Orange
Brown
!
Blue
Low
Temp~
Disc Auger
(N.O.) e
Brown
~
D
Gray
(or Brown)
High
Limit~
OvcrTcmp
(on hopper)
(N.C.)
1
(0)
....
0
~
....
n
=
(Q)
ffi]
0
...
Purple
Purple
...
@------<J
..
Red
Low Temp.
Room
Air
Disc.
(@
Purple
or
.
Purple
Dlnck
..
. ,
.·;
·
~··
~~
~
·.
(N .
o.)
Room
Air
Fan
Draft Fan
(Combustion Air)
...
Yellow
G)
Yellow
Page
25
Auger
Gear
Motor