EasyManua.ls Logo

Challenge TITAN 200BC - Hydraulic Power Unit Schematic

Challenge TITAN 200BC
70 pages
Print Icon
To Next Page IconTo Next Page
To Next Page IconTo Next Page
To Previous Page IconTo Previous Page
To Previous Page IconTo Previous Page
Loading...
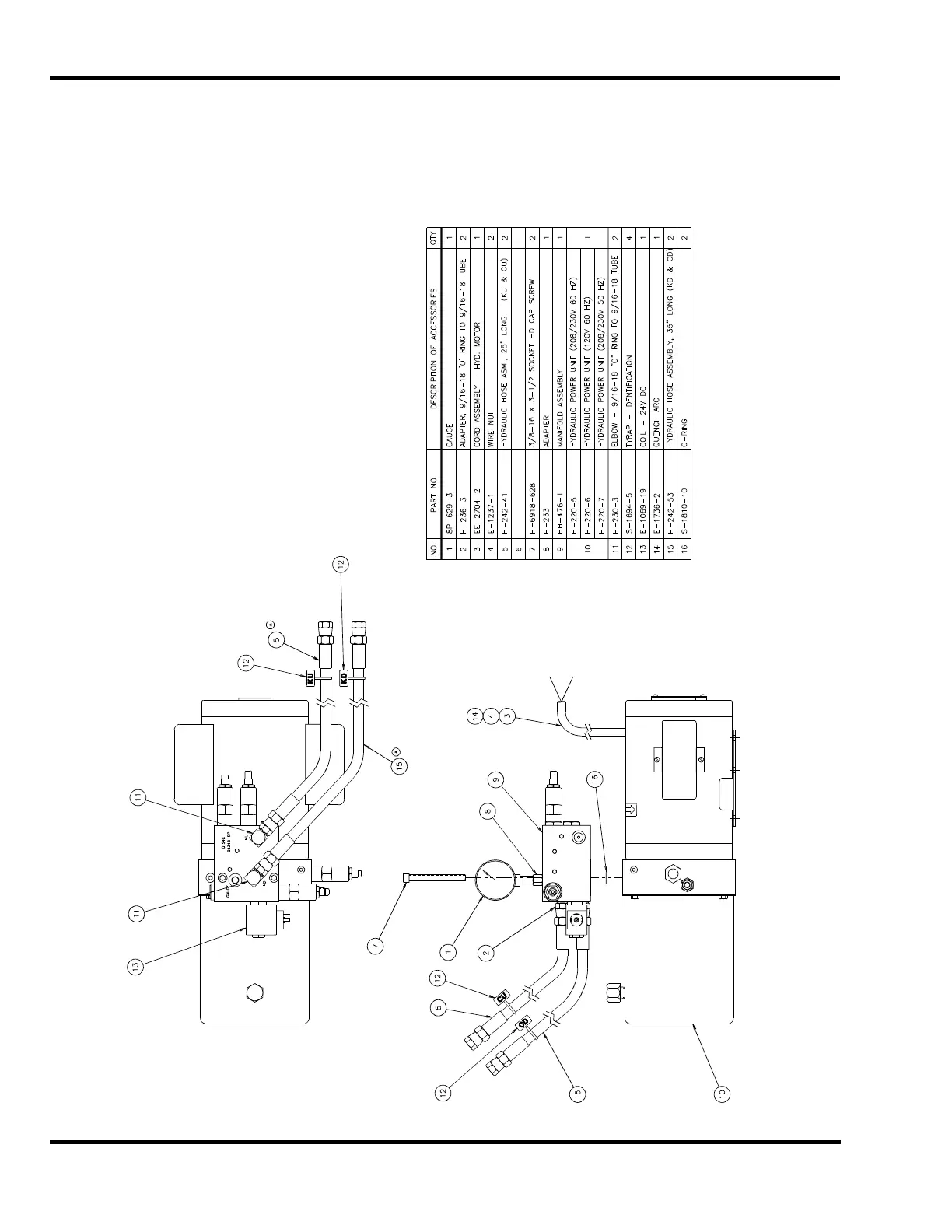
4.0 Schematics & Parts Lists
40
4.10 Hydraulic Power Unit
H-477-3 208/230 60HZ Unit
H-477-4 120V 60HZ Unit
H-477-5 208/230V 50HZ Unit

Other manuals for Challenge TITAN 200BC

Related product manuals