EasyManua.ls Logo

Challenge TITAN 200BC - HH-467-1 Hydraulic Manifold Assembly & Schematic

Challenge TITAN 200BC
70 pages
Print Icon
To Next Page IconTo Next Page
To Next Page IconTo Next Page
To Previous Page IconTo Previous Page
To Previous Page IconTo Previous Page
Loading...
4.0 Schematics & Parts Lists
41
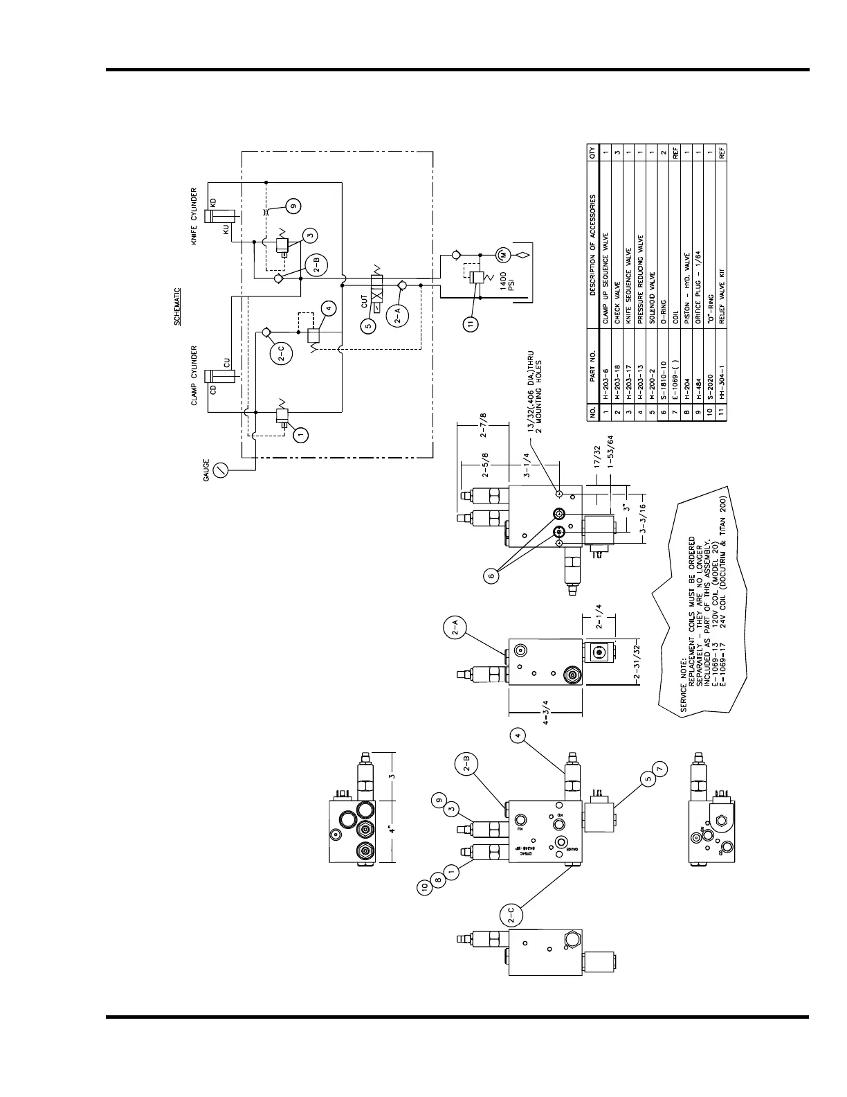
4.11 HH-467-1 Hydraulic Manifold Assembly & Schematic

Other manuals for Challenge TITAN 200BC

Related product manuals