EasyManua.ls Logo

Challenge TITAN 200BC - Interconnection Diagram (Machines W;Eyes)

Challenge TITAN 200BC
70 pages
Print Icon
To Next Page IconTo Next Page
To Next Page IconTo Next Page
To Previous Page IconTo Previous Page
To Previous Page IconTo Previous Page
Loading...
4.0 Schematics & Parts Lists
49
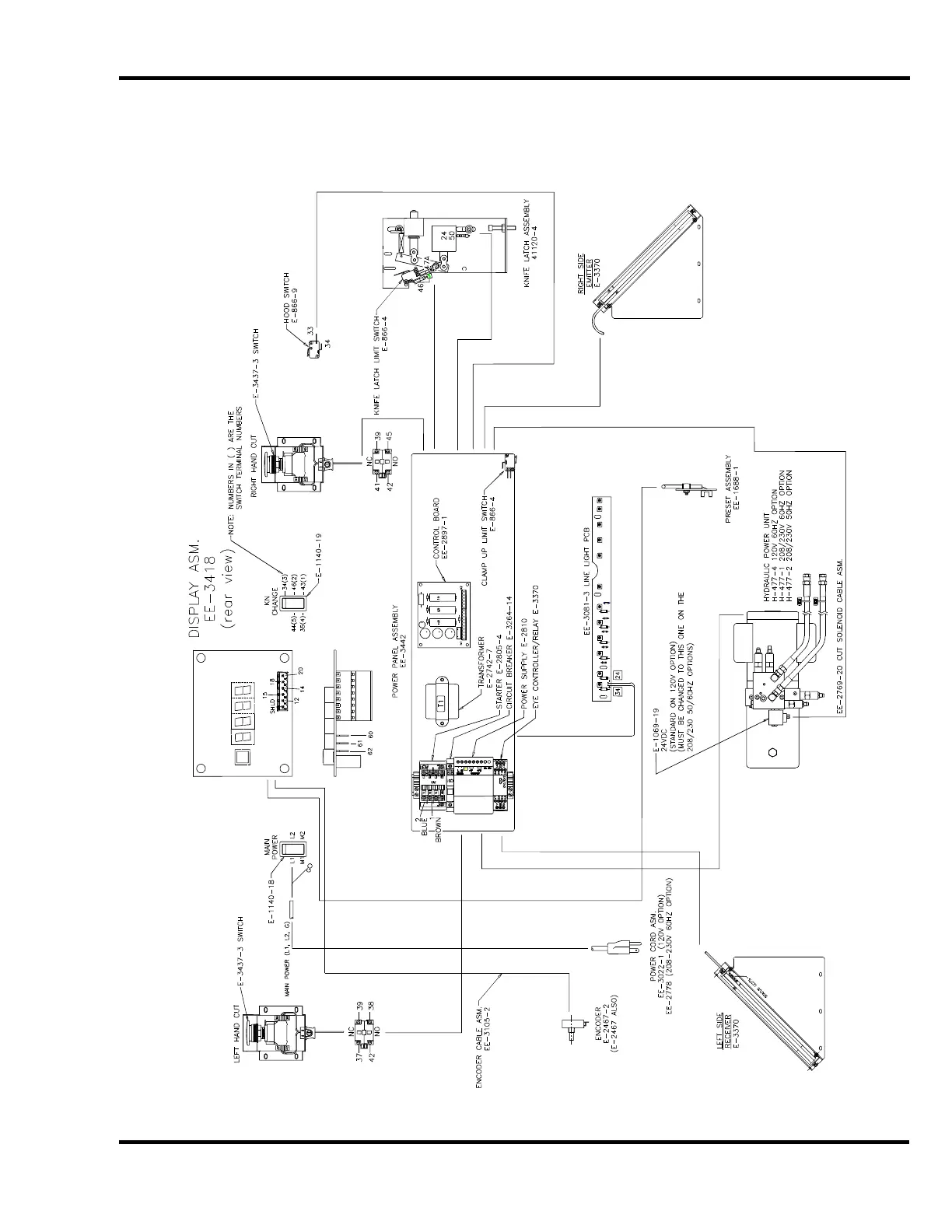
4.15 Interconnection Diagram (Machines w/Eyes)
E-3417-1 Rev. “A”

Other manuals for Challenge TITAN 200BC

Related product manuals