EasyManua.ls Logo

CombiLift C2500CB - 7.4 Hydraulic Drive Circuit

Default Icon
127 pages
Print Icon
To Next Page IconTo Next Page
To Next Page IconTo Next Page
To Previous Page IconTo Previous Page
To Previous Page IconTo Previous Page
Loading...
Technical
114
C2500CB-OM-EN-16
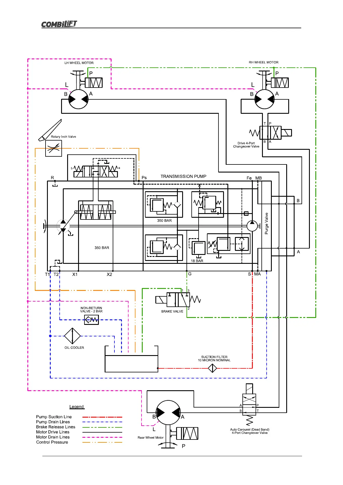
7.4 Hydraulic Drive Circuit

Table of Contents

Related product manuals