EasyManua.ls Logo

Comtech Xicom Technology XTD-750K - WG Switches Position Indicate; WG Switches Position Select

Default Icon
180 pages
Print Icon
To Next Page IconTo Next Page
To Next Page IconTo Next Page
To Previous Page IconTo Previous Page
To Previous Page IconTo Previous Page
Loading...
MNC-0300-036 19 of 26 Revision E
Unpacking and Installation
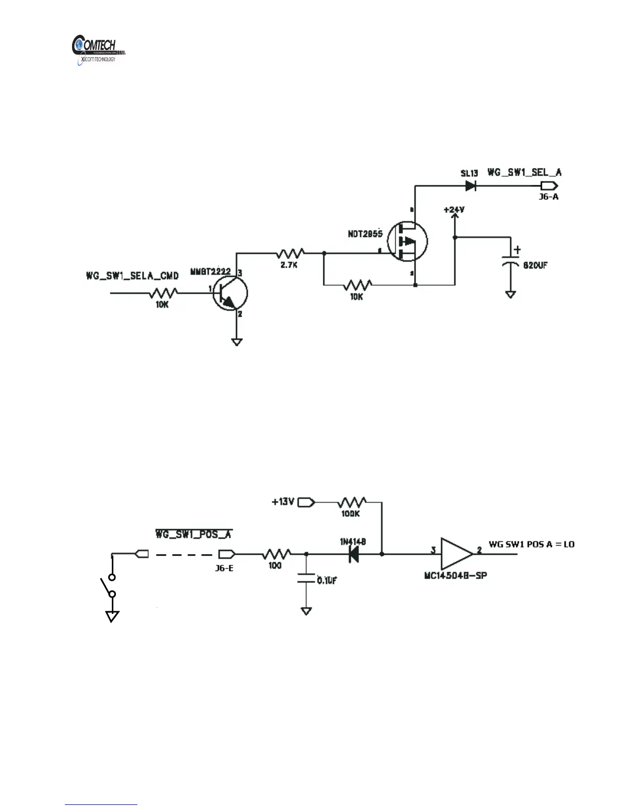
WG Switches Position select
Refer to Figure 10. The WG Switches Position can be selected via serial
interface. When a WG switch position is selected, a +24 V will be sent to
the WG Switch to initiate the switch rotation.
Figure 10, WG SW1 Position A Select Command
WG Switches Position Indicate
Refer to Figure 11. The WG Switch position input provides a pull up
resistor of 100K to + 13V. Each WG Switch has two position indicators A
and B. An input Low is required for each position.
Figure 11, WG SW1 Position A Indicate Input
EAR EXPORT CONTROLLED: The information contained in this Manual refers or relates to a product that is subject
to the U.S. Export Administration Regulations (EAR). Transfer of data herein by any means to a Foreign Person,
whether in the U.S. or abroad, may require an export license from the U.S. Department of Commerce.

Table of Contents