EasyManua.ls Logo

Cushman MINUTE MISER - Page 70

Cushman MINUTE MISER
119 pages
Print Icon
To Next Page IconTo Next Page
To Next Page IconTo Next Page
To Previous Page IconTo Previous Page
To Previous Page IconTo Previous Page
Loading...
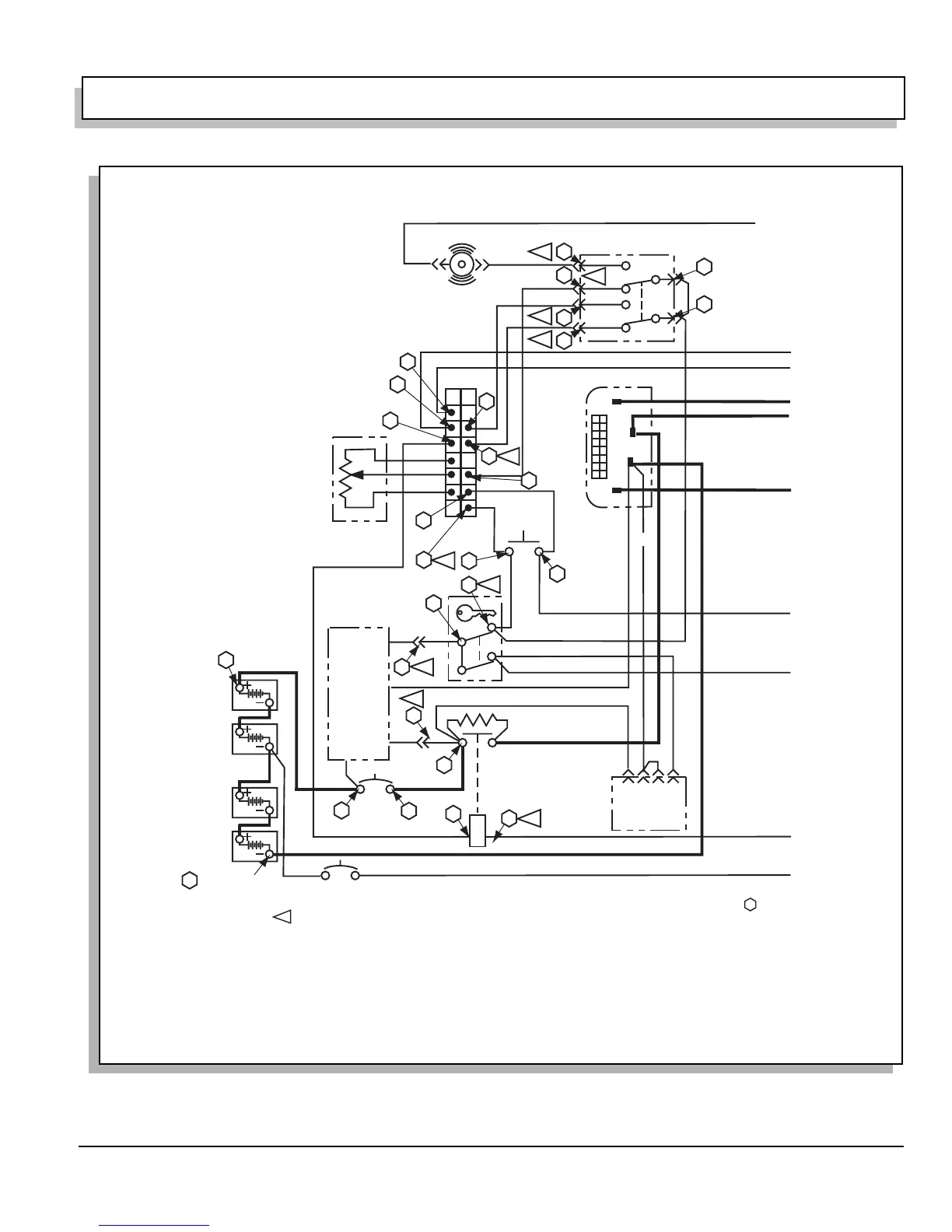
ELECTRICAL SYSTEM AND BATTERY CHARGER
Page H-3
Repair and Service Manual
Read all of Section B and this section before attempting any procedure. Pay particular attention to all Notes, Cautions and Warnings
Fig. 3 Wiring Diagram
8
B-
B+
M1
A2
CONTROLLER
1 9
8 16
GRN
GRN
ORN
BRN
BRN
ORN
RED
RED
BRN BRN
WHT/YEL
YEL
YEL
YEL
YEL
WHT/BLU
WHT/BLU
WHT/BLK
WHT/BLK
WHT/GRN
WHT/BLU
WHT/BLU WHT/BLU
BLU
WHT
YEL
POTENTIOMETER
BATTERY
CHARGER
RED
RED
RED
WHT
BLK
BLK
BLU
BLK
RED
RED
RED
RED
BATTERY
CONDITION
METER
1234
WHT
BLU
WHT
RED
YEL YEL
RED RED
BLK
BLK
WHT/BLU WHT/BLUWHT/BLU
SEAT
SWITCH
20 AMP CIRCUIT BREAKER
90 AMP
CIRCUIT
BREAKER
REVERSE
BUZZER
RED
DIRECTION SWITCH
ATTACH NEGATIVE (-)
PROBE OF DVOM
THIS VOLTAGE
READING
DETERMINES
REFERENCE
VOLTAGE
B
A
11
3
1
8
2
17
4
1
7
3
6
21
24
27
TO TEST POWER AND CONTROL WIRING OF VEHICLE, CHECK FOR REFERENCE VOLTAGE AT EACH LOCATION INDICATED USING THE SEQUENCE INDICATED BY
REFER TO NOTE SYMBOL FOR SPECIFIC INSTRUCTIONS. IF REFERENCE VOLTAGE IS NOT PRESENT, CHECK WIRING ASSOCIATED WITH TEST.
IF WIRING IS SATISFACTORY, REPLACE COMPONENT BEING TESTED.
1/ BE SURE CHARGER IS NOT CONNECTED TO AC CIRCUIT. DISCONNECT RED WIRE & CHECK FOR REFERENCE VOLTAGE AT RED WIRE. RECONNECT WIRE AFTER TEST
2/ BE SURE CHARGER IS NOT CONNECTED TO AC CIRCUIT. DISCONNECT RED WIRE & CHECK FOR REFERENCE VOLTAGE AT CHARGER RED WIRE. RECONNECT WIRE AFTER TEST
3/ TURN KEY SWITCH TO ON AND LEAVE IN THE ON POSITION FOR SUBSEQUENT TESTS
4/ SEAT SWITCH MUST BE CLOSED (ACTIVATED) FOR ALL SUBSEQUENT TESTS
5/ UNPLUG CONNECTOR FROM CONTROLLER TO CONDUCT CONNECTOR TESTS
6/ DIRECTION SWITCH IN FWD
7/ DIRECTION SWITCH IN REVERSE THROUGH STEP 16
8/ DIRECTION SELECTOR IN FWD
9/ DIRECTION SELECTOR IN NEUTRAL THROUGH STEP 27
5
2
19
9
20
9
18
6
6
7
7
12
14a
15a
14b
15b
13
16
10
5
TO TEST POTENTIOMETER:
SET DVOM TO KW SCALE AND CHECK
BETWEEN WHITE AND YELLOW WIRES.
READING SHOULD BE 0 - 5 KW WITH THE
FIRST 5 DEGREES CLEANING AREA.
BLK

Table of Contents

Related product manuals