EasyManua.ls Logo

Daikin FTYN35GXV1B - Page 117

Daikin FTYN35GXV1B
124 pages
To Next Page IconTo Next Page
To Next Page IconTo Next Page
To Previous Page IconTo Previous Page
To Previous Page IconTo Previous Page
Loading...
Piping Diagrams SiBE01-829
106 Appendix
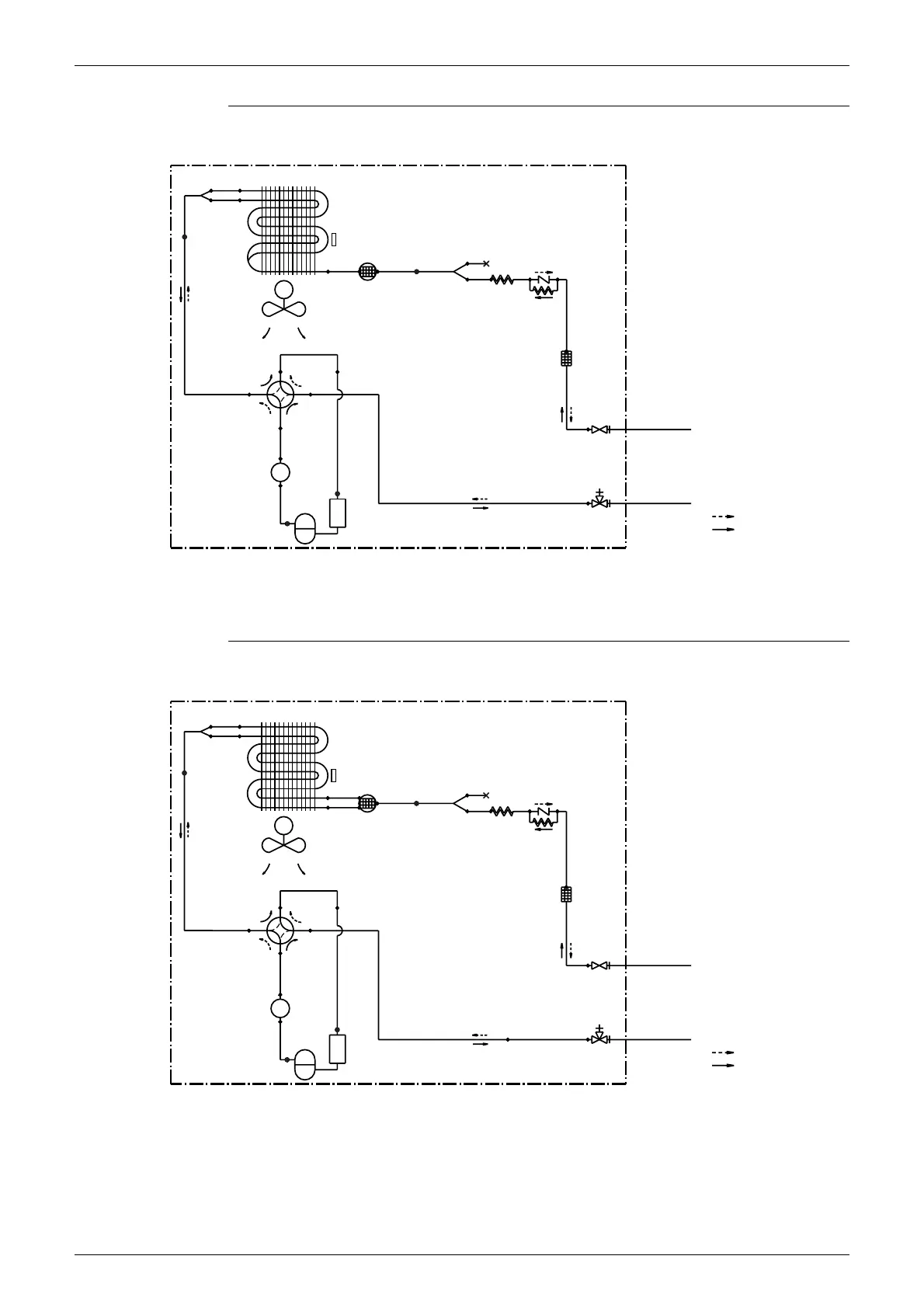
RY25GXV1
RY35GXV1
6.4CuT
9.5CuT
9.5CuT
FIELD PIPING
REFRIGERANT FLOW
7.9CuT
STRAINER
7.0CuT
6.4CuT
PROPELLER FAN
MUFFLER
WITH
FILTER
7.0CuT
MUFFLER
6.4CuT 6.4CuT
COMPRESSOR
COOLING
7.0CuT
9.5CuT
6.4CuT
OUTDOOR UNIT
CAPILLARY
TUBE 2
HEAT EXCHANGER
HEAT EXCHANGER
THERMISTOR
9.5CuT
7.9CuT
CHECK VALVE
9.5CuT
CAPILLARY
TUBE 1
GAS STOP
VALVE
FIELD PIPING
ACCUMULATOR
FOUR WAY
VALVE
ON:HEATING
LIQUID STOP
VALVE
(6.4CuT)
HEATING
6.4CuT
M
(9.5CuT)
3D060140
GAS STOP
VALVE
(12.7CuT)
COMPRESSOR
7.9CuT
9.5CuT
CAPILLARY
TUBE 2
9.5CuT FIELD PIPING
MUFFLER
9.5CuT
(6.4CuT)
6.4CuT
6.4CuT
OUTDOOR UNIT
CHECK VALVE
9.5CuT
FOUR WAY
VALVE
ON:HEATING
6.4CuT
7.0CuT
HEATING
4.8CuT
STRAINER
COOLING
ACCUMULATOR
CAPILLARY
TUBE 1
MUFFLER
WITH
FILTER
HEAT EXCHANGER
PROPELLER FAN
REFRIGERANT FLOW
7.0CuT
7.9CuT
HEAT EXCHANGER
THERMISTOR
M
6.4CuT
4.8CuT
FIELD PIPING
6.4CuT
12.7CuT
6.4CuT
LIQUID STOP
VALVE
9.5CuT
3D060141

Table of Contents

Other manuals for Daikin FTYN35GXV1B

Related product manuals