EasyManua.ls Logo

Danfoss EPU 2370 - Page 34

Danfoss EPU 2370
48 pages
To Next Page IconTo Next Page
To Next Page IconTo Next Page
To Previous Page IconTo Previous Page
To Previous Page IconTo Previous Page
Loading...
34 VI.72.M4.02 Danfoss 11/97 BC-HM
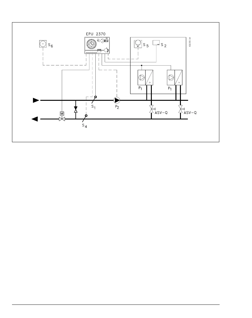
System type 3 - Hot air blower (unit heater)
System 3 - Unit heater system with constant room temperature
Control principle
PI flow temperature control (S1) and P
room temperature control (S2). Flow
temperature is held constant by motor
valve control M. Fans P1 controlled by
relay R1, circulation pump P2 by relay
R2.
Notes
- Frost protection can be obtained at
any point in the system by connecting
a separate S3 sensor. A frost signal
stops the fans, starts the circulation
pump and fully opens the valve.
- Sliding frost protection is possible
when return sensor S4 is connected.
When the return temperature is 10°C
or less, the reference for S1 is
increased and thereby the valve
opens. If it is not possible to reach
6°C in the return, the fans stop.
- Warm-start function. Relay R1 cut-in
is delayed in order to counter cold
supply air at the changeover from
reduced to normal temperature. The
R1 closes under the following
conditions:
with S4 installed
:
when P4.0 is larger than P1.1
and the delay in P4.3 has
elapsed.
without S4 installed:
when the delay in P4.3 has
elapsed.
- Load-dependent compensation is
possible by connecting sensor S6.
Two independent compensation
curves can be set. Curves must be
set in P6.2 and P6.3 in P7.2 and P7.3
respectively.

Related product manuals