EasyManua.ls Logo

Distinction PASRW030-BP2 - Page 27

Distinction PASRW030-BP2
Print Icon
To Next Page IconTo Next Page
To Next Page IconTo Next Page
To Previous Page IconTo Previous Page
To Previous Page IconTo Previous Page
Loading...
25
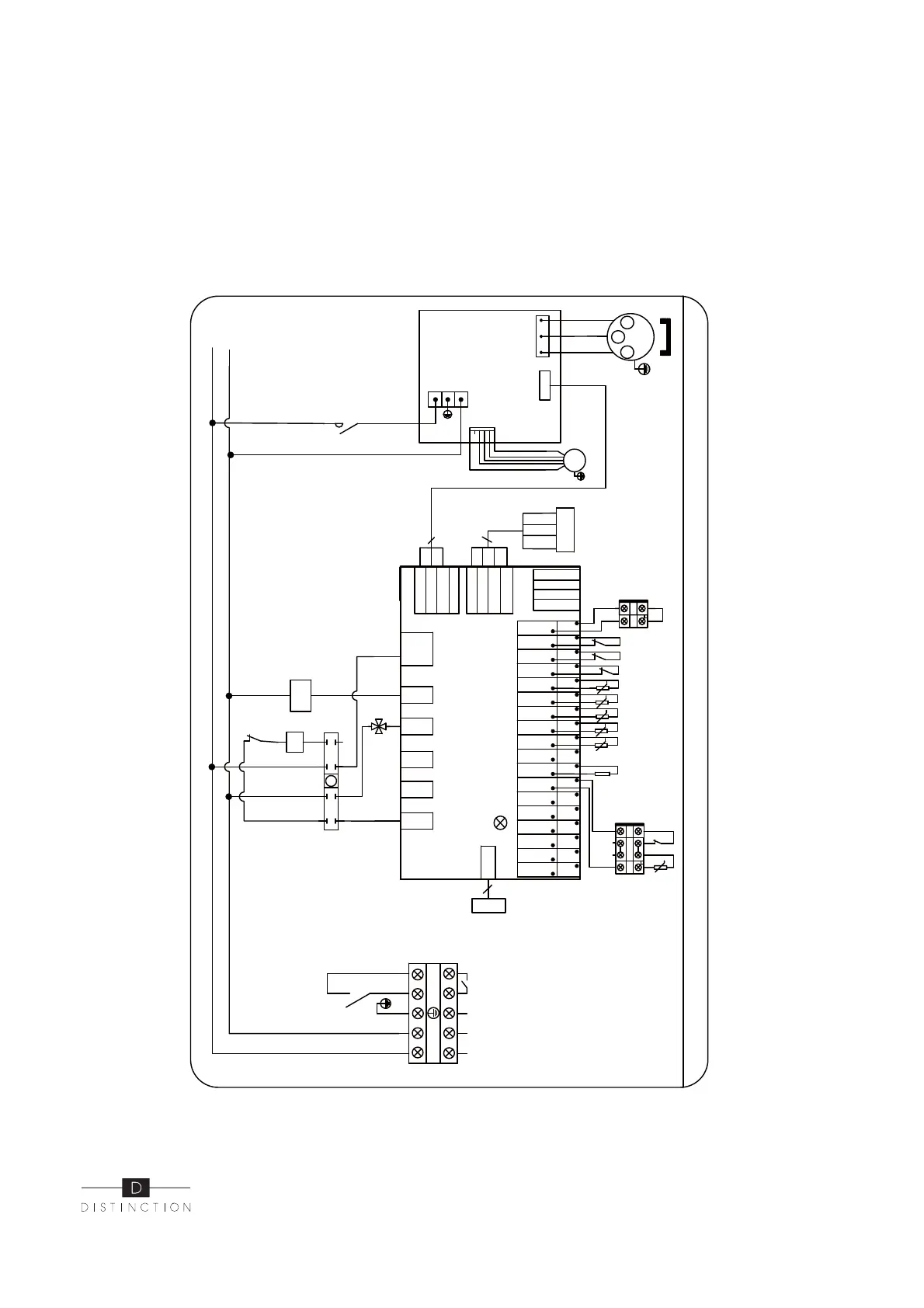
6. ANNEXES
6.3 Schéma électrique de l’unité
CN9
485B1
GND
3
RLY 1
OUT 2
OUT 3
AC -N1
OUT 4
OUT 5
485A1
12V
CN2
PC1002
485A2
12V
CN8
485B2
GND
L
L2
A BGND12V
YEL
RED
BLK
COMP
U
W
V
L1
L2
L1
L2
L2
EEV
5
4V
L2
L2
4V
1
3
24
5
6
7
8
01
K2
L2
L2L2
L2
FM
YEL
BLK
WHT
RED
CON 1
K2
L2
K2
4
3
TO POWER
SUPPLY
L1 L2
1
2
P
L2
L1
L2
BLK
WHT
U
V
W
L1
L1
L1
L1
L1
L22
L1
L
HP12
L2
L2
Y/G
K2
Y/G
Y/G
4
RED
BLK
WHT
PASRW030/040/050-BP2
ET
ET
t
50K
EP
ET
EP
EP
3456
3
6
FS
FS
FS
LP
LP
HP11
HP11
LP
HP11
SUT
SUT
SUT
IT
IT
IT
OT
OT
OT
CT
CT
CT
AT
AT
AT
+12V
+5V
0~10V-OUT
PWM -OUT
AI12
AI/DI11
AI/DI10
AI/DI09
PWM -IN
AI/DI08
AI/DI07
AI/DI06
AI/DI05
AI/DI04
AI/DI03
AI/DI02
AI/DI01
0~5V -IN
GND
GND
GND
GND
GND
GND
GND
GND
GND
GND
GND
GND
GND
GND
GND
GND
GND
GND
t
5K
t
5K
t
5K
t
5K
t
5K
GND
485A3
12V
485B3
CN13
6.8K
3
6
Y/G
KM1
KM1
YEL 485B-
BLK GND
RED 12V
WHT 485A+
Controller
Dry Contact
16A max
Remote
ON/OFF
2
1
1
2
1
2
Alimentation électrique
208-230V~ /60Hz
AT : Température ambiante
COMP : Compresseur
CT : Température du serpentin
EP : Protection système d’échappement
EEV : Détendeur électronique
ET : Température système d’échappement
FM : Moteur du ventilateur
FS : Interrupteur du débit d’eau
HP11 : Protection haute pression (4,0 Mpa)
HP12 : Protection haute pression (4,4Mpa)
IT : Température de l’entrée d’eau
KM1 : Contacteur de compresseur
K2 : Pompe secondaire
LP : Protection basse pression
OT : Température sortie d’eau
SUT : Température entrée d’eau
4V : Vanne 4 voies

Related product manuals