EasyManua.ls Logo

Dräger Oxylog 2000 - CMV; Simv; A;C; Cpap

Dräger Oxylog 2000
64 pages
Print Icon
To Next Page IconTo Next Page
To Next Page IconTo Next Page
To Previous Page IconTo Previous Page
To Previous Page IconTo Previous Page
Loading...
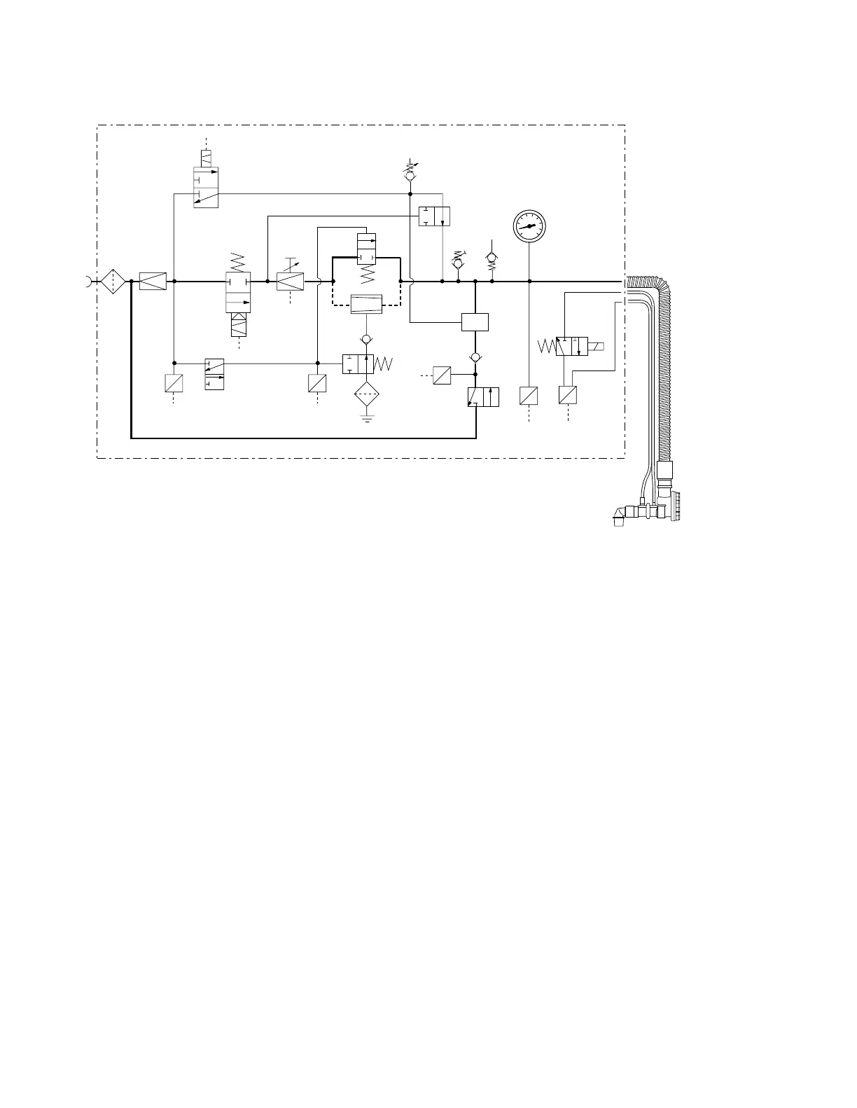
Theory of Operation
Functional Description of Pneumatics
Operating Instructions Oxylog 2000, SW 3.n
58
P
E
P
E
E
P
P
E
P
E
PEEP
Paw
Paw
Flow
15
14
13
24
2322
6
25 26
5
IPPV/
SIMV/CPAP
4
21
87
10
O
2
AIR
12
3
9
11
12
17
18
19
20
16
Insp./Exsp.
Air Mix/
No Air Mix
100%O
2
50%O2
27
04329033
Insp./Exp.
Automatic zeroing of differential pressure sensor 26 is
performed with 3/2-way valve 27.
3/2-way magnetic valve 3 interrupts gas flow either in a
time cycled fashion after inspiratory time (set via rate and
I:E ratio) has elapsed, or pressure cycled after preset
pressure Pmax has been reached.
Expiration/PEEP
Gas in the patient circuit 13 is released via 2/2-way valve
21 down to the end-expiratoy pressure set with »PEEP«
valve 8. The patient can exhale through flow sensor 15
and patient valve 14 to ambient air. Patient valve 14 will
maintain PEEP pressure set with »PEEP« valve 8.
CPAP
3/2-way valve 4 releases gas flow to demand valve 6.
This function is monitored by pressure sensor 5.
Inspiration/ Expiration
Demand valve 6 delivers an appropriate volume to the
patient controlled by patient inspiratory effort. Gas delive-
ry is stopped when the patient wants to exhale.
The demand valve maintains CPAP pressure in the brea-
thing circuit using the PEEP/CPAP set with »PEEP«
valve 8.
CMV / SIMV / A/C
Inspiration
3/2-way magnetic valve "Insp./Exp." 3 releases gas flow.
Gas flow is controlled via electrically operated flow valve
10 and reaches the patient circuit either via 2/2-way val-
ve 11 or via injector 12. From there, gas is supplied to
the patient wye passing through patient valve 14 and flow
sensor 15.
Dependent on the position of 3/2-way valve 16, O2 is
supplied at 100% or is diluted to 60%. In order to
perform blending, injector 12 draws ambient air via non-
return valve 17, 2/2-way valve 18 and filter 19.
Pressure sensor 20 monitors position of
»Air Mix/No Air Mix« switch.
The controlled 2/2-way valve 21 prevents inspiratory gas
to reach the »PEEP« valve 8. Pressure limiting valve 22
limits inspiratory pressure to a maximum value indepen-
dent of Pmax setting.
Additional ambient air can be drawn through auxiliary
valve 23 in cases of failed gas supply. Airway pressure is
measured at pressure gauge 24 and pressure
sensor 25.
Expiratory flow creates a proportional differential pressu-
re at flow sensor 15 which is measured by differential
pressure sensor 26 and used to determine minute venti-
lation.
CMV / A/C
SIMV / CPAP

Table of Contents

Other manuals for Dräger Oxylog 2000

Related product manuals