EasyManua.ls Logo

Drivecon VF61 - Circuit Construction and Wiring Terminal

Default Icon
36 pages
Print Icon
To Next Page IconTo Next Page
To Next Page IconTo Next Page
To Previous Page IconTo Previous Page
To Previous Page IconTo Previous Page
Loading...
-3-
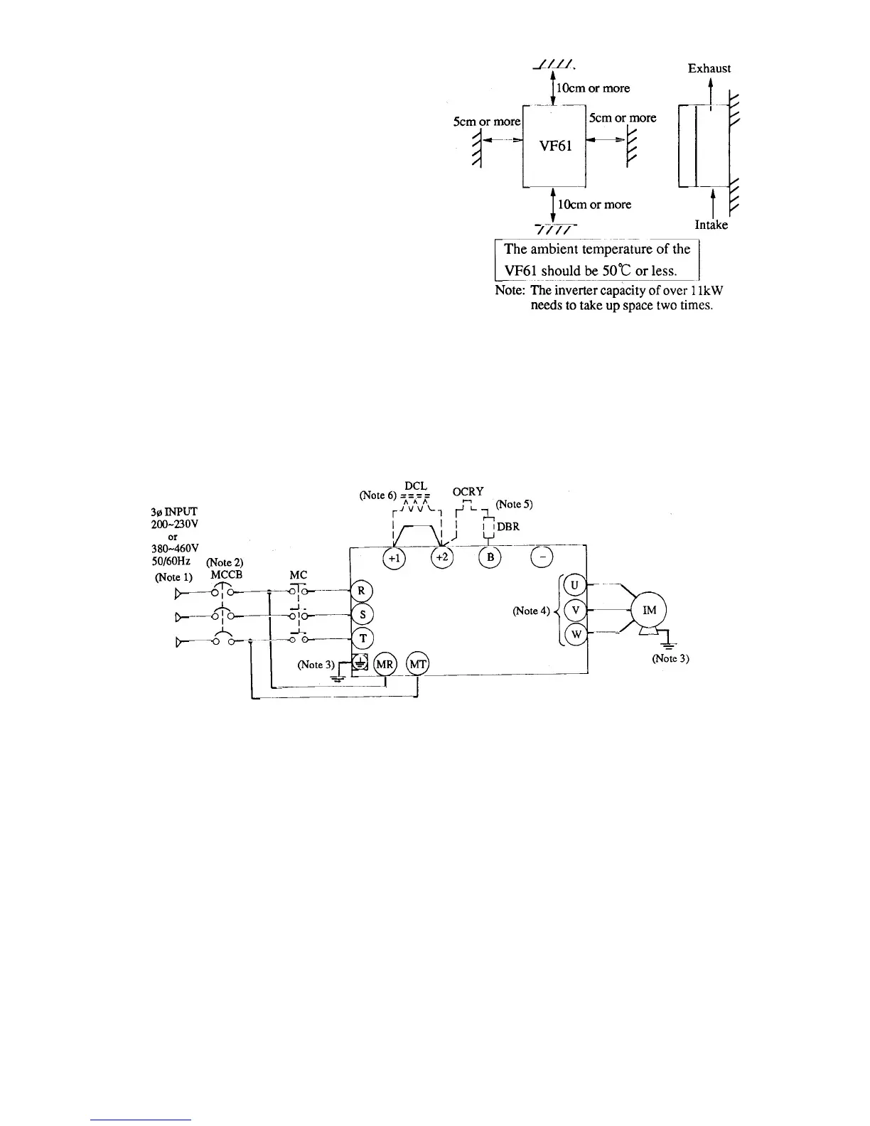
(2) Securing cooling spaces
Provide the VF61 with proper cool-
ing spaces as shown on the right.
The cooling fan takes air from the
bottom and exhausts it to the top.
Secure enough spaces so that a wire
duct, etc. do not hinder proper
ventilation.
Install peripheral devices so that heat
generated by them does not reduce
the cooling efficiency of the VF61.
1.4 Circuit construction and writing terminal
1.4.1 Circuit construction
The following shows the standard circuit construction of the VF61.
Safety Precautions
1. Supply the specified voltage to the inverter. If 400V power is applied to the 200V type
inverter, damage will occur. (Note 1)
2. Be sure to provide the inverter with an MCB of the proper capacity. See 1.5 below.
(Note 2)
3. Be sure to connect the inverter and motor to the ground to prevent accidents.
(Note 3)
4. Connect a motor to the inverter output terminals. Do not connect the supply line to them.
Otherwise, the inverter will be damaged.
(Note 4)
Options
1. Connect a dynamic brake resistor. (Note 5)
2. Connect a DC reactor DCL. (Note 6)

Other manuals for Drivecon VF61