EasyManua.ls Logo

Dunkirk DCB-100 - Heat Only Wiring Diagram

Dunkirk DCB-100
139 pages
Print Icon
To Next Page IconTo Next Page
To Next Page IconTo Next Page
To Previous Page IconTo Previous Page
To Previous Page IconTo Previous Page
Loading...
35
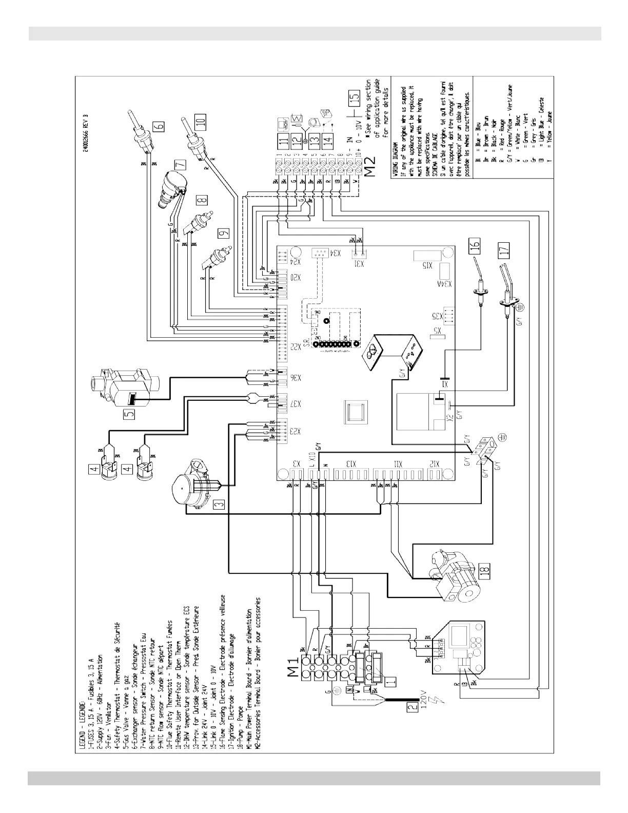
MODEL 165 - Heat Only
165 - HEAT ONLY WIRING DIAGRAM
PN 240011430 REV. O [07/01/2021]

Table of Contents

Related product manuals