EasyManua.ls Logo

Dunkirk DXL Series - Page 16

Dunkirk DXL Series
40 pages
Print Icon
To Next Page IconTo Next Page
To Next Page IconTo Next Page
To Previous Page IconTo Previous Page
To Previous Page IconTo Previous Page
Loading...
16
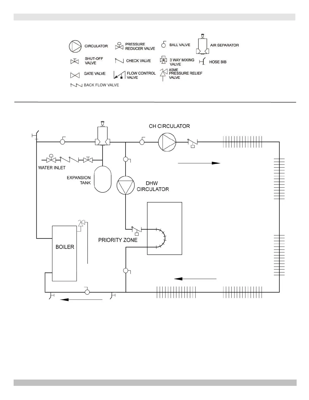
4 - CONNECTING SUPPLY AND RETURN PIPING
Figure 4-6 - Single Zone System With DHW Priority
BACK FLOW VALVE
PIPING LEGEND:
ASME
RELIEF
VALVE
Back Flow Valve
DRAIN
VALVE
Purge
Valve
PN 240012787 Rev. C [11/15/2020]

Related product manuals