EasyManua.ls Logo

Edwards Microvac 149-HS - Electrical Schematic

Edwards Microvac 149-HS
46 pages
Print Icon
To Next Page IconTo Next Page
To Next Page IconTo Next Page
To Previous Page IconTo Previous Page
To Previous Page IconTo Previous Page
Loading...
© Edwards Limited 2011. All rights reserved. Page 19
Edwards and the Edwards logo are trademarks of Edwards Limited.
Installation
S149-01-880 Issue F
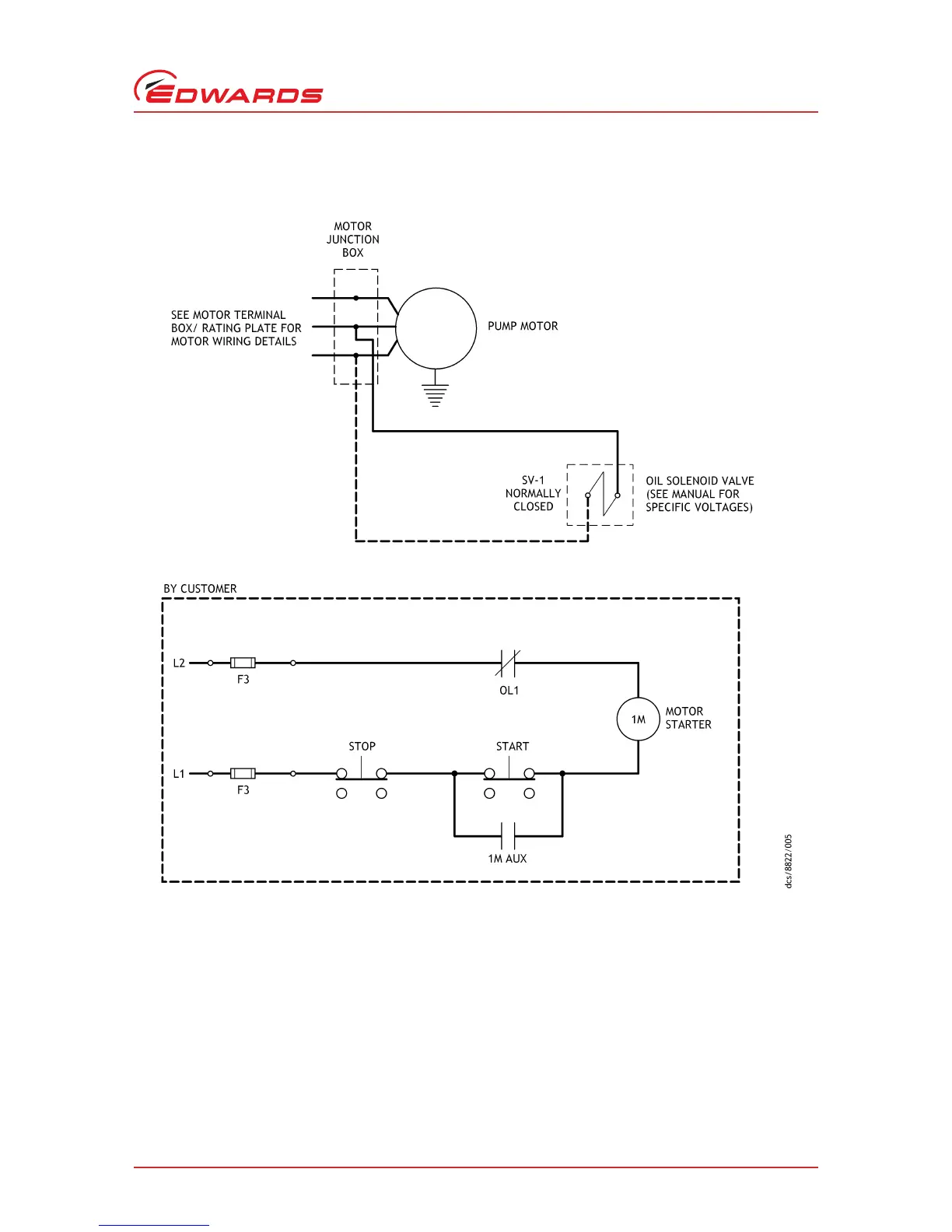
Figure 11 - Electrical schematic
LLeg
FFuse
MMotor contactor
M Aux In-line filter
OL Overload
CV Solenoid valve

Table of Contents

Related product manuals