EasyManua.ls Logo

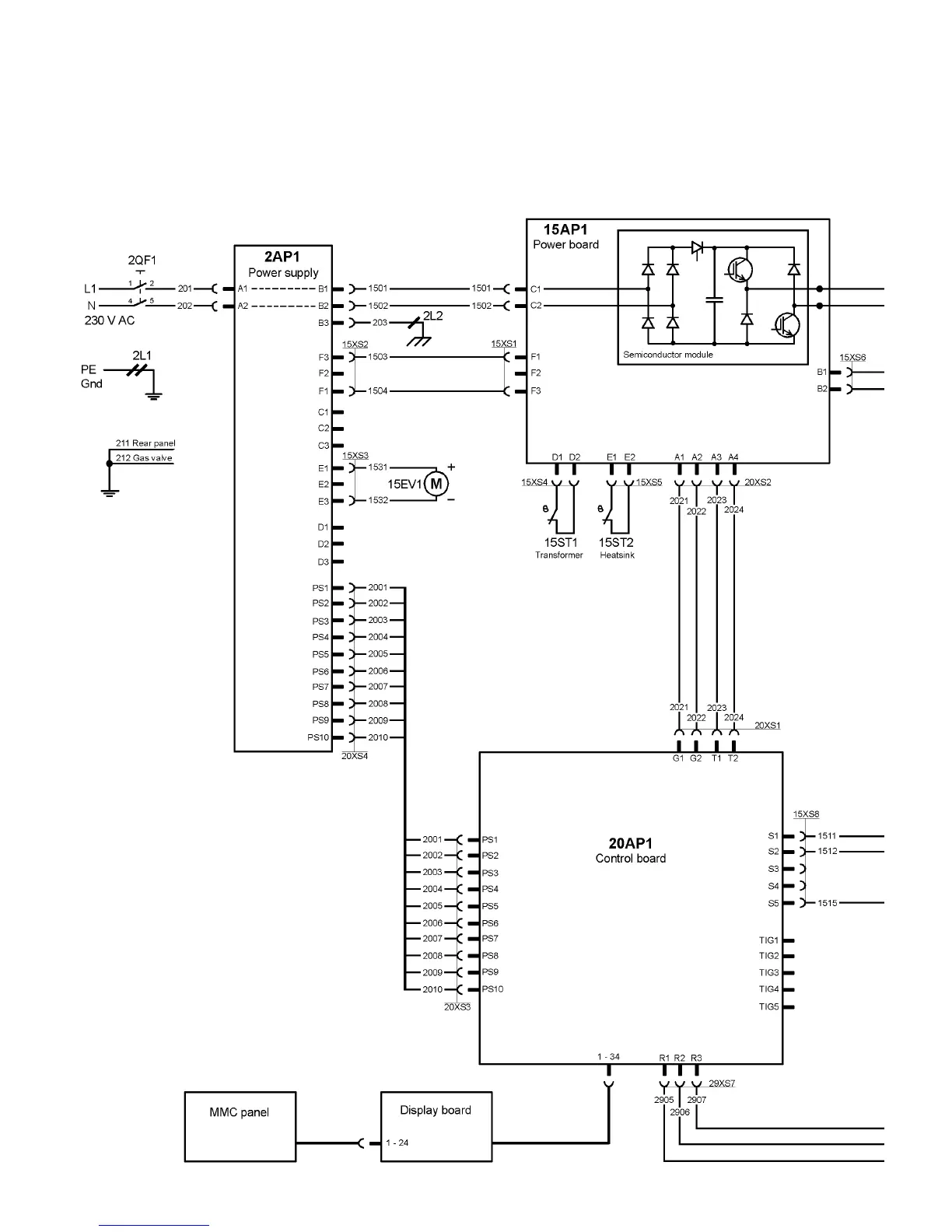
ESAB CaddyArc 150 - Diagram

ESAB CaddyArc 150
18 pages
Print Icon
To Next Page IconTo Next Page
To Next Page IconTo Next Page
To Previous Page IconTo Previous Page
To Previous Page IconTo Previous Page
Loading...
Diagram
-- 1 2 --
CaddyArc150

Related product manuals