EasyManua.ls Logo

ESAB ESP-200 - 3.5.3 PT-26 Hand and Mechanized Torch Interconnection Diagram

ESAB ESP-200
102 pages
Print Icon
To Next Page IconTo Next Page
To Next Page IconTo Next Page
To Previous Page IconTo Previous Page
To Previous Page IconTo Previous Page
Loading...
22
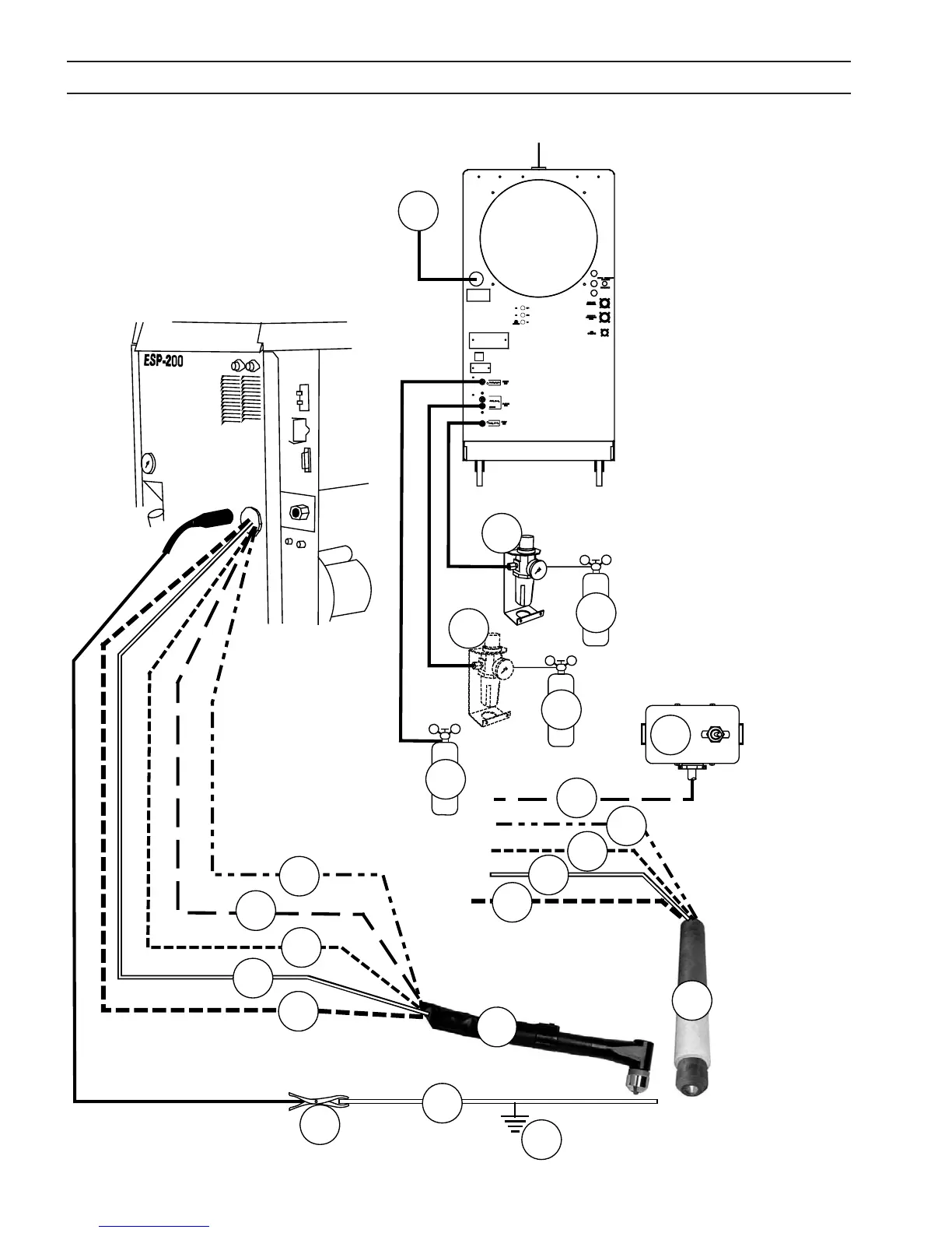
SECTION 3 INSTALLATION
3.5.3 PT-26 Hand and Mechanized Torch Interconnection Diagram
CE
2
3
4
5
6
7
16
10
12
13
14
15
8
9
3
4
5
11
1
1
OF F
ON
2
17

Related product manuals