EasyManua.ls Logo

Evinrude E-TEC 300 - Service Chart

Evinrude E-TEC 300
416 pages
Print Icon
To Next Page IconTo Next Page
To Next Page IconTo Next Page
To Previous Page IconTo Previous Page
To Previous Page IconTo Previous Page
Loading...
128
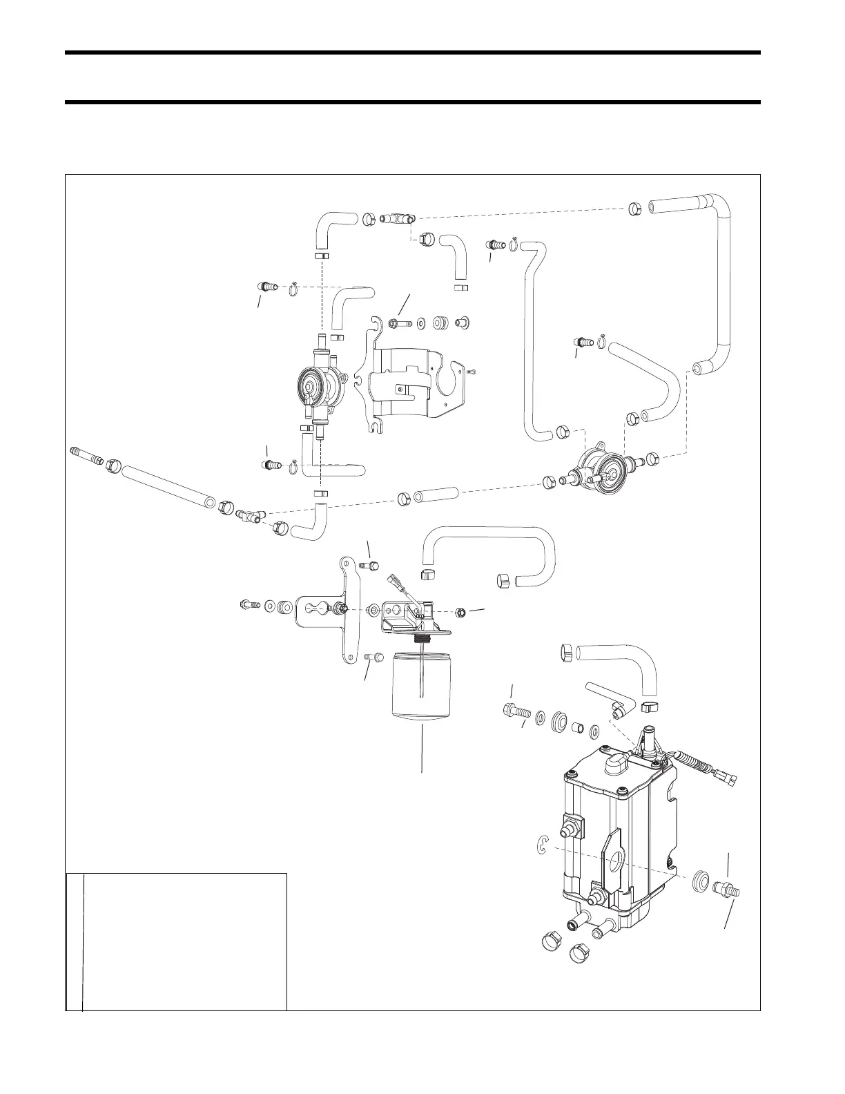
FUEL SYSTEM
SERVICE CHART
SERVICE CHART
FUEL PUMP, FUEL FILTER, VAPOR SEPARATOR
30-42 In. lbs.
(3.5-4.7 N·m)
F
60-84 In. lbs.
(7-9.5 N·m)
Hand tighten to seal
contact then 1/2 - 1 turn
60-84 In. lbs.
(7-9.5 N·m)
60-84 In. lbs.
(7-9.5 N·m)
F
60-84 In. lbs.
(7-9.5 N·m)
L
100-110 In. lbs.
(11-12 N·m)
P
(Lower screw only)
L
L
L
A Triple-Guard Grease
B Gasket Sealing Compound
C Adhesive 847
E Red Ultra Lock
F Blue Nut Lock
H Outboard Engine Lubricant
L Pipe Thread Sealing Compound
P Permatex #2
006971

Table of Contents

Related product manuals