EasyManua.ls Logo

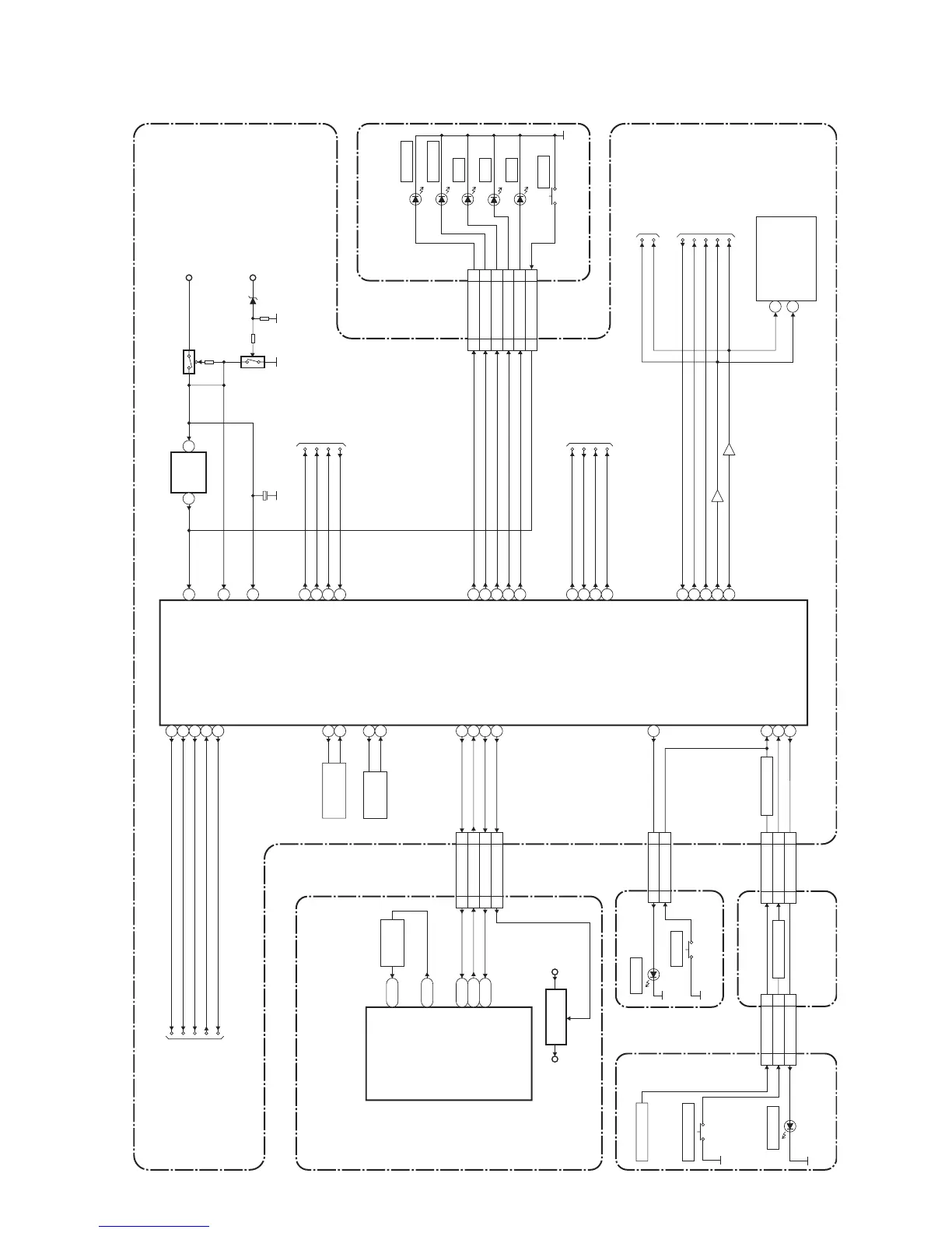
FUNAI HDR-A2835D - Sub System Control Block Diagram

FUNAI HDR-A2835D
94 pages
Print Icon
To Next Page IconTo Next Page
To Next Page IconTo Next Page
To Previous Page IconTo Previous Page
To Previous Page IconTo Previous Page
Loading...
1-12-2
Sub System Control Block Diagram
E434GBLSS
IC601
(MAIN MICRO CONTROLLER)
IC1504
(SUB MICRO CONTROLLER)
RESET
EV+3.3V
IC1502
AV CBA
DVD/HDD MAIN CBA
KEY SWITCH
KEY SWITCH
KEY SWITCH
CN1503
CN3001
CN3002
CN3003
KEY-1
3
3
KEY-2
1
1
4
4
RESET
11
11
CN1505
CN1601
POWER-LED
1
1
POWER-SW
2
2
FRONT JACK CBASW CBA
POWER SW CBA
CN3001
D3001
CN1503
8
7
4
6
5
FRONT JACK CBA
48
50
49
27
1
2
23
32
38
39
33
34
22
19
18
26
M20
A2
N20
8
9
12
14
30
7
1 2
11
24.576MHz
X'TAL
X801
CLK 24 IN
CLK 24 OUT
SYS-RESET
SUB-RXD
SUB-TXD
CN601
SYS-RESET
SUB-RXD
SUB-TXD
REG-CONT2
CN1504
REG-CONT
AUDIO-MUTE
DVD/HDD-A-MUTE
DVD/HDD-AUDIO-MUTE
SCART-AUDIO-MUTE
SCART-AUDIO-MUTE
I2C-SDA
I2C-SCL
OSC2
OSC1
X OUT
X IN
RESET
P-DOWN
BUP+3.3V
FL-DIN
FL-CLK
FL-STB
REMOTE
FL-DIN
FL-CLK
FL-STB
REMOTE
KEY-1
KEY-2
REG-CONT
LOW-POW
SDA
SCL
AUDIO-MUTE
40
VCR-TXD
S-DATA-IN
S-DATA-OUT
S-CLOCK
S-CS
15
VCR-RXD
16
VCR-CLK
17
VCR-CS
24
52
PWR -SW
TO SUB
POWER SUPPLY
BLOCK DIAGRAM
TO AUDIO SELECTOR
BLOCK DIAGRAM
8MHz
RESONATOR
X1502
32.768KHz
X'TAL
X1501
Q1527
Q1528
C1547
(BACKUP CAPACITOR)
31
DUBBING-LED
P20
3
53
FAN-LOCK
FAN-CONT1
LOW-POW
PW-SW
FAN-LOCK
FAN-CONT1
SCL
SDA
TU1501(TUNER UNIT)
9
10
TIMER+5V
55
DVD-REC-LED
56
HDD-REC-LED
57
VCR-LED
58
DVD-LED
59
HDD-LED
Q1530
Q1529
R20
30SYS-RESET
29SUB-RXD
27SUB-TXD
26
30
29
27
26
IC501
60 POWER-LED
EV+2.4VP-ON+1.5V
+1.5V
REGULATOR
SDA
SCL
TO VIDEO SELECTOR
BLOCK DIAGRAM
TO SERVO/
SYSTEM CONTROL
BLOCK DIAGRAM
TO SERVO/
SYSTEM CONTROL
BLOCK DIAGRAM
SW3001
RESET
HDD
DVD
VCR
HDD-REC
DVD-REC
DVR-REC-LED
HDD-REC-LED
VCR-LED
DVD-LED
HDD-LED
D3002
D3005
D3003
D3004
DUBBING-LED
KEY-1
1
1
KEY-2
10
10
2
2
DUBBING-LED
D3006
SW3009
DUBBING
D1601
SW1601
POWER
POWER
OPEN/CLOSE
8
7
4
6
5
REG-CONT2

Table of Contents

Related product manuals