EasyManua.ls Logo

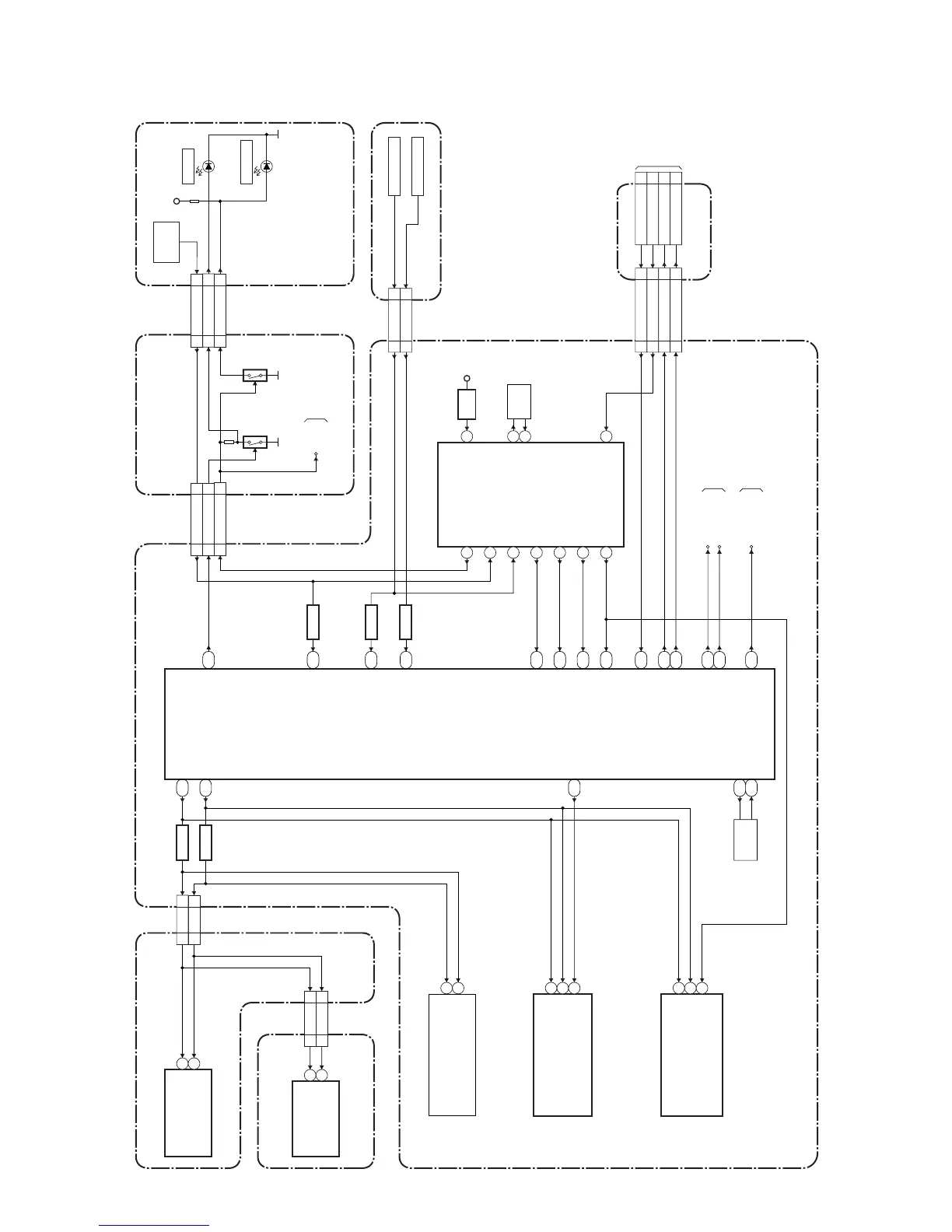
FUNAI LC5-D32BB - System Control Block Diagram

FUNAI LC5-D32BB
74 pages
Print Icon
To Next Page IconTo Next Page
To Next Page IconTo Next Page
To Previous Page IconTo Previous Page
To Previous Page IconTo Previous Page
Loading...
7-1
System Control Block Diagram
A73F0BLS
BLOCK DIAGRAMS
CN102
KEY-IN1
KEY-IN1
34
KEY SWITCH
KEY SWITCH
IC3803
(SUB MICRO CONTROLLER)
IC3501
(MAIN MICRO CONTROLLER)
TU4102 (TUNER UNIT)
CN3501
3RESET
XOUT
XIN
RESET
IC3802
AL
+3.3V
X3801
Q103 Q104
4MHz
OSC
DIGITAL MAIN CBA UNIT
POWER SUPPLY CBA
JACK CBA
IR SENSOR CBA
FUNCTION CBA
POWER SUPPLY CBA
CLN51B
REMOTE
SENSOR
RCV891
AL+3.3V
D102
POWER
STANDBY
D101
LED-G88
CLN51A
REMOTE55
LED-R99
CN302CN4502
REMOTE21 3
CN4503
SDA717
CN303
SCL816
CN701
Q3802
SDA22 18
CN7001
SCL23 17
LED1
REMOTE
LED1 13 11
5
4
CN552 CL552B
7
2
2
7
3
6
PROTECT1 4
PROTECT3 2
BACKLIGHT-PWM
7
BACKLIGHT-ON
PROTECT1
PROTECT3
BACKLIGHT-PWM
BACKLIGHT-ON
6
CN3802
KEY-IN243
JUNCTION CBA
REMOTE
9
17
LAST-OUT
16
4
6
9
10
B6
A6
SCL
SDA
SCL
SDA
L22
BUS-OPEN
XOUT
XIN
X3502
AC10
AB10
27MHz
OSC
IC802
(TONE CONTROL)
SCL
SDA
14
13
IC7701
(VIDEO/AUDIO SELECTOR)
SCL
SDA
45
44
IC3801 (MEMORY)
SCL
SDA
6
5
WP 7
IC3103 (HDMI INTERFACE)
SCL
SDA
28
27
RESET
102
BUFFER
AMP-MUTE
AMP-STBY
V-COM
P-ON-H
TO AUDIO-2
BLOCK
DIAGRAM
TO
INVERTER
BLOCK
DIAGRAM
(CL552A)
AMP-MUTE
A16
K23
BACKLIGHT-PWM
AMP-STBY
J20
A11
BACKLIGHT-ON
J21
E3
D1
PROTECT3
LAST-OUT
KEY-IN1
KEY-IN2
F3
A12
L23
B16
TO DIGITAL
SIGNAL PROCESS
BLOCK DIAGRAM
TO POWER SUPPLY
BLOCK DIAGRAM
PROTECT1 18
P-ON-H10
V-COM
P-ON-H22 2
Q3801
BUFFER
Q3804
BUFFER
STATUS-OUT
19STATUS-OUT
C11
POFF-OUT
20
RESET
1
POFF-OUT
D11
RESET
D20
Q3803
BUFFER
Q3807
BUFFER

Table of Contents

Other manuals for FUNAI LC5-D32BB

Related product manuals