EasyManua.ls Logo

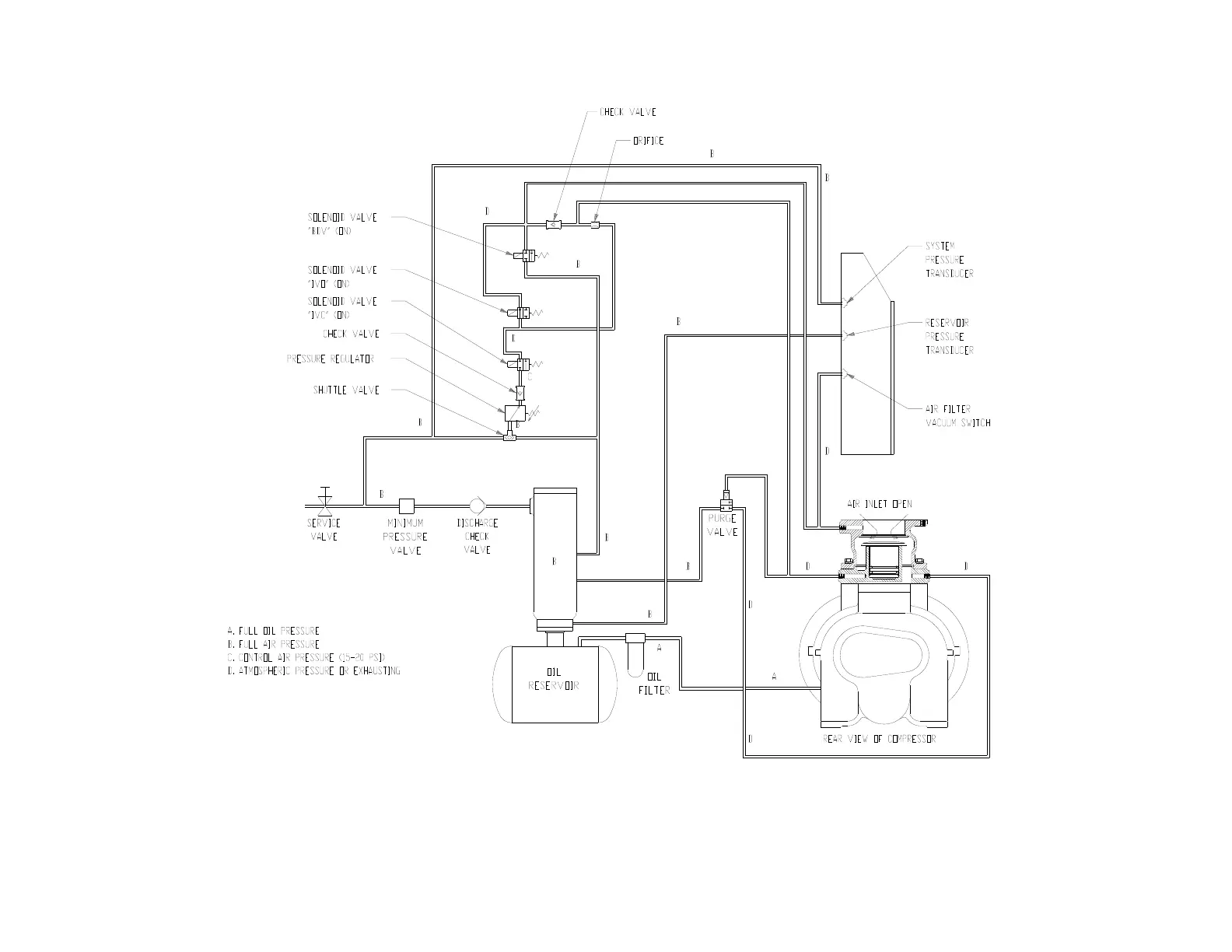
Gardner Denver EAH99C - Figure 4-8 - Control Schematic - Compressor at Full Load - Constant Speed Mode

Gardner Denver EAH99C
76 pages
Print Icon
To Next Page IconTo Next Page
To Next Page IconTo Next Page
To Previous Page IconTo Previous Page
To Previous Page IconTo Previous Page
Loading...
13-9-663 Page 35
Figure 4-8 – CONTROL SCHEMATIC – COMPRESSOR AT FULL LOAD – CONSTANT SPEED MODE
ERH, EBH, EBM & EBP UNITS ONLY
226ECM797-B
(Ref. Drawing)

Table of Contents

Related product manuals