EasyManua.ls Logo

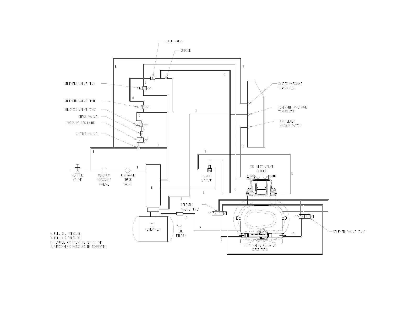
Gardner Denver EAH99C - Figure 4-11 - Control Schematic - Compressor Fully Unloaded - Low Demand Mode Switch off

Gardner Denver EAH99C
76 pages
Print Icon
To Next Page IconTo Next Page
To Next Page IconTo Next Page
To Previous Page IconTo Previous Page
To Previous Page IconTo Previous Page
Loading...
13-9-663 Page 38
Figure 4-11 – CONTROL SCHEMATIC – COMPRESSOR FULLY UNLOADED – LOW DEMAND MODE SWITCH OFF
EAH, EAM & EAP UNITS ONLY
215ECM797-B
(Ref. Drawing)

Table of Contents

Related product manuals