EasyManua.ls Logo

HANGCHA CPD30J - Page 32

HANGCHA CPD30J
64 pages
Print Icon
To Next Page IconTo Next Page
To Next Page IconTo Next Page
To Previous Page IconTo Previous Page
To Previous Page IconTo Previous Page
Loading...
26
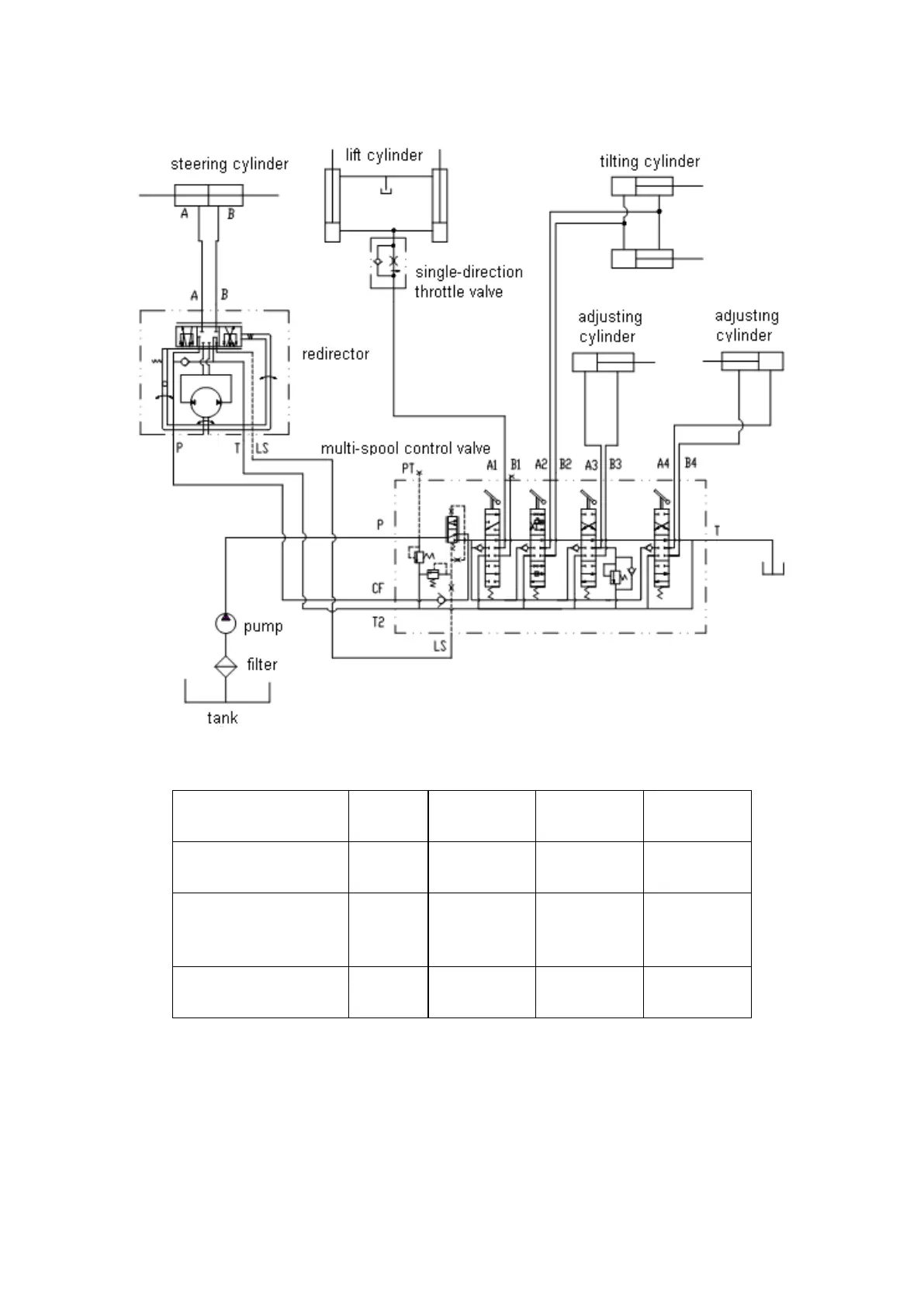
Hydraulic system principle diagram
Tonnage Items
1.3t
1.5t
1.8-3.5t
4-5t
The max. input pressure
of redirector
16MPa
16MPa
16MPa
16MPa
Main safety valve
pressure of multi-spool
control valve
12 MPa
15 MPa
17.5 MPa
18.5 MPa
Rated pressure of gear
pump
20 MPa
20 MPa
20 MPa
20 MPa

Related product manuals