EasyManua.ls Logo

Icom IC-R7000 - Page 21

Icom IC-R7000
126 pages
Print Icon
To Next Page IconTo Next Page
To Next Page IconTo Next Page
To Previous Page IconTo Previous Page
To Previous Page IconTo Previous Page
Loading...
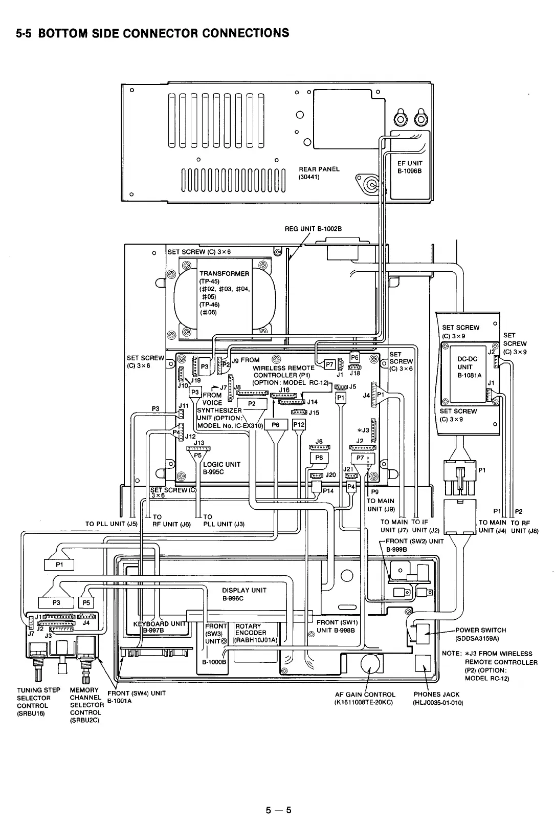
5·5 BOTTOM SIDE CONNECTOR CONNECTIONS
0
~~~~~~~~~
0 0
0
0
@©)
0
I J
_//
0
J
0
0
EF
UNIT
~~~~~~~~~~~~~~~~
REAR
PANEL
8-10968
(30441)
~
0
REG
UNIT 8-10028
/~
~
0
SET SCREW
(C)
3x6
~
v
J_J
1
~
)~
~
@ TRANSFORMER
~
"
c
(TP-45)
u
(#02,
#03,
#04,
#05)
(TP-46)
@~
(#06)
w
..
n1
SET
SCREW~
@
~E
~Jg
FROM @
:~~
PS
@
SET
o SCREW
(C)
3 x 6
._.
~
:
P3
t
2
WIRELESS REMOTE
P?
:
191
'--
(C)
3x6
:
~
CONTROLLER
(P1)
J1
J1S
J
1
}J19
:
JS
(OPTION'"
MODEi
RC-12)] J
5
c
r"""J7.
J16
iei
~
P
3
FROM :
Ii>••••••••'"~
P1
J4
~
p{'
=-'
J
11
VOICE
~
I
.......
J14 e /
P3
j3J
SYNTHESIZER
~J15
~,
UNIT(OPTION:\
, MODEL No. IC-EX310) P6
P12
*J3~
~rf4~J12
~
I
J13
J6
J2
1111,111
~
~
~
P5
PS
P7 :
~
0
LOGIC UNIT
~
0
~
J21
D
@
8-995C
iei
J20
iei
@
0
==·7
....-..
~-
SETSCREW (Cl
- -
3x6
P14
pg
l
TO
TO
MAIN
IU
UNIT (J9)
TO
TO
PLL UNIT (J5)
RF
UNIT (J6)
PLL UNIT
(J3)
TO
MAIN
TO
IF
UNIT
(J7)
UNIT (J2)
I
""'
SET SCREW
(C)
3x9
@
DC-DC
UNIT
8-10S1A
@
SET SCREW
(C)
3x9
&P1
l=f
0
SET
@ SC
J2[~)
~
------
J1
~
0
P1
REW
3x9
P2
TO
MAIN T
0
RF
NIT(JS)
,
__
UNIT
(J4)
U
(
FRONT (SW2) UNIT \
I
J
\._
I
-
LJ
I
P1
I
rr=
/,\6.J
~
\ j
••••
J4
~r~
J2
rr
rrr
8-9978
J7
J3
w~
I~~
]
~lnlll
I"""'
lhl
I=
t
l
\
[
I~
I]
UNING STEP
T
SELECTOR
CONTROL
(SR8U16)
MEMORY
CHANNEL
FRONT (SW4) UNIT
SELECTOR
9
·
1
00
1
A
CONTROL
(SR8U2C)
DISPLAY UNIT
8-996C
-
FRON~l
llROTARY
11
(SW3) ENCODER
UNIT@ (RA8H10J01A)
0[1000~1
I
I
:J
@
5-5
8-9998
t==;=
0
lfl
0
,...
oil
L./
OJ
C:::>
-~
11
J FRONT (SW1)
~
@UNIT
8-99S8
-POWER
SWITCH
(SDDSA3159A)
~
NOTE:
*J3
FROM WIRE
CJJ
Q
REMOTE CONTR
(P2)
(OPTION:
MODEL
RC-12)
I
I
AF GAIN CONTROL
(K161100STE-20KC)
PHONES
JACK
(HLJ0035-01-010)
LESS
OLLER
Downloaded by
Amateur Radio Directory

Other manuals for Icom IC-R7000

Related product manuals