EasyManua.ls Logo

Immergas ZEUS Maior - Domestic Hot Water Operation; DHW Request Sequence

Immergas ZEUS Maior
30 pages
Print Icon
To Next Page IconTo Next Page
To Next Page IconTo Next Page
To Previous Page IconTo Previous Page
To Previous Page IconTo Previous Page
Loading...
18
STZM@ ed 05/04 ZEUS Maior @
Technical DocumentationTechnical Documentation
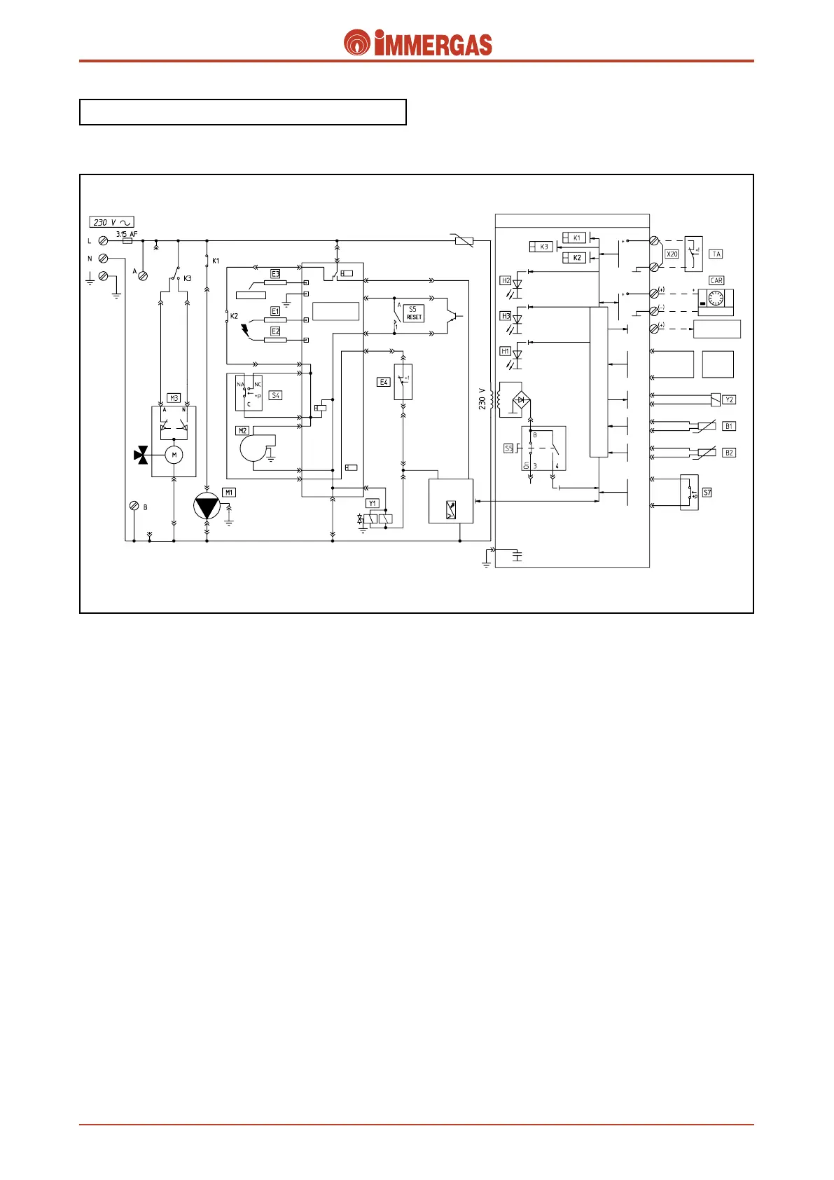
Electrical circuit.
Domestic hot water phase.
Operation.
When the main switch (S5) is in the “SUMMER” or “WIN-
TER” position it powers the modulation board and enables
operation in the domestic hot water mode.
If the temperature measured by the domestic hot water NTC
probe (B2) is below the temperature set on the control panel
(or on CAR if mounted), the adjustment circuit starts the boiler
circulator (M1) when the K1 relay contact closes.
In the meantime, the adjustment circuit switches the relay
K3 contact that powers the 3-way diverter valve (M3) motor
(M) which keeps working until limit switch A” opens which
occurs when the d.h.w. position is reached.
If the system pressure switch (S7) measures a pressure in the
primary circuit that is higher than the minimum value (contact
S7 closed), the board sees to closing the contact of the request
relay K2.
As a result, the control unit (IGN. BOARD) starts the igni-
tion cycle, first of all checking the correct position of the flue
pressure switch (S4) commutator (“NC” position) and then
powering the fan (M2).
After the contact of the flue pressure switch (S4) has switched
(“NOposition) due to the fan (M2) working, the control unit
(IGN. BOARD) first powers the ignition electrodes (E1-E2)
followed by, receiving the
safety thermostat (E4) enable, both gas valve coils (Y1).
Burner ignition is detected by the control unit itself (IGN.
BOARD) by means of the detection electrode (E3).

















Related product manuals