EasyManua.ls Logo

Kold-Draft GT36 Series - Wiring Diagram

Kold-Draft GT36 Series
85 pages
Print Icon
To Next Page IconTo Next Page
To Next Page IconTo Next Page
To Previous Page IconTo Previous Page
To Previous Page IconTo Previous Page
Loading...
new 60 Series Service Manual.rev. 06.01.16.docx - 75
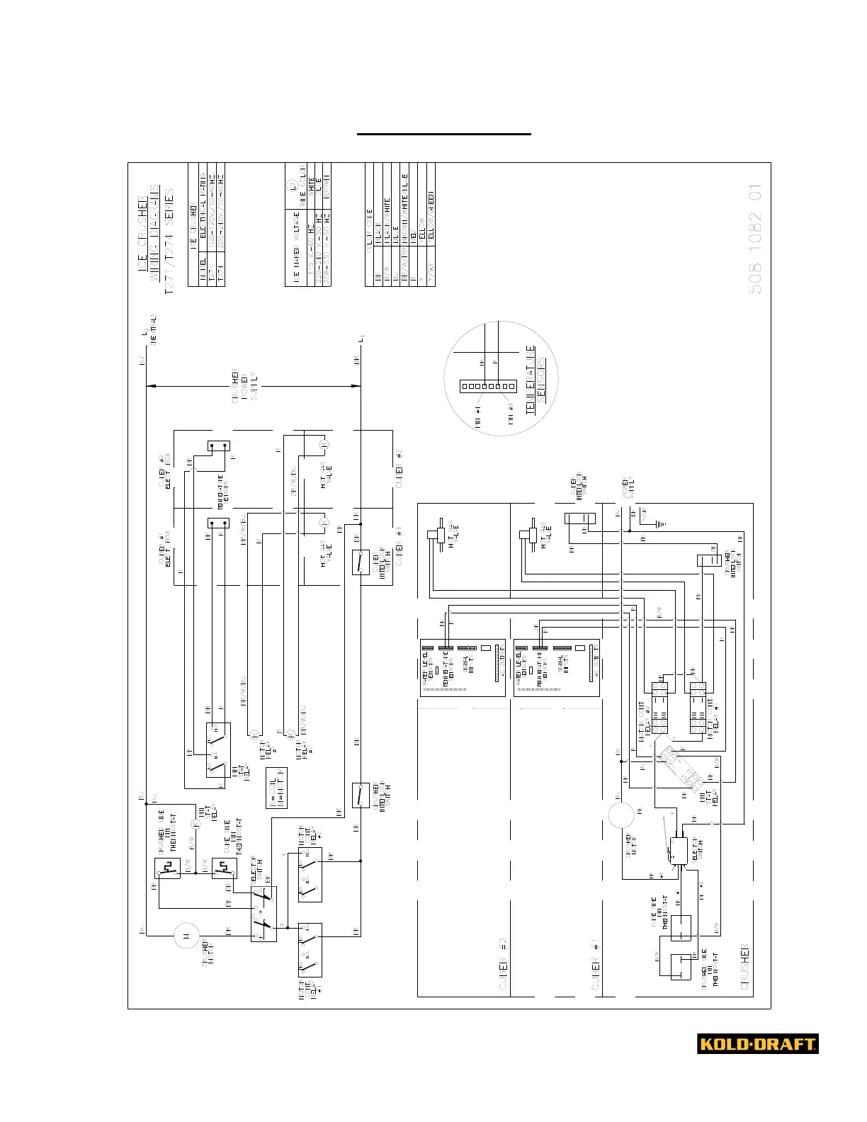
WIRING DIAGRAM
!

Table of Contents

Other manuals for Kold-Draft GT36 Series

Related product manuals