EasyManua.ls Logo

Lenze 9300 - DC Bus Connection of Several Drives

Lenze 9300
524 pages
Print Icon
To Next Page IconTo Next Page
To Next Page IconTo Next Page
To Previous Page IconTo Previous Page
To Previous Page IconTo Previous Page
Loading...
Installation
4-18
SHB9300CRV EN 2.0
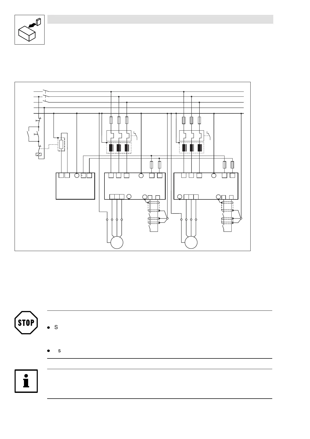
4.2.7.4 DC bus connection of several drives
Decentralized supply with brake module
K1
K1
L3
N
PE
L1
L2
U
V
W
M
3~
PE
L1 L2 L3
F1
932X - 933X
PE
+U G -U G
PE
RB
ϑ
+U G
-U G
9352
PE
RB2
RB1
Z1
X1
Z3
RB
K1
U
V
W
M
3~
PE
L1 L2 L3
932X - 933X
PE
+U G
-U G
PE
Z2
F7
F8
F9 F10
ON
OFF
28
A4
PE
28
A4
K1
RFR
PE
X2
K1
RFR
F2 F3
F4
F5 F6
Z4
Fig. 4-9 Decentralized supply with DC-bus connection of several drives
Z1, Z2 M ains filter (for selection see Manual, P art F)
Z3 Brake chopper
Z4 Brake resistor (for r.m.s. current monitoring see the Manual, P art F)
F1...F6 Fu s es ( s ee chap ter 3.3.4 an d c h apter 4.2.7 .1)
F7...F10 D C -b u s fu s e ( see ch apter 3.3.4 / 4.2.7.1 ); fus e holder with/without alarm contact
K1 M ain contactor
Stop!
l
Set the DC bus voltage thresholds of controller and brake unit to the same values.
Controller using C0173
Brake unit with switches S1 and S2
l
Use a bimetal relay to monitor the mains supply.
Note!
Observe the information given in Part F of the Manual and the application report DC-bus
connection” to select the components.
Show/Hide Bookmarks

Table of Contents

Other manuals for Lenze 9300

Related product manuals