EasyManua.ls Logo

Lenze i700 Series

Lenze i700 Series
162 pages
To Next Page IconTo Next Page
To Next Page IconTo Next Page
To Previous Page IconTo Previous Page
To Previous Page IconTo Previous Page
Loading...
Electrical installation
Axis modules
6
l
108
EDS700ACBA EN 5.1
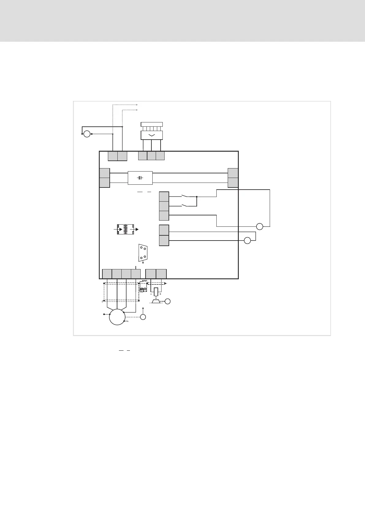
The basic circuit diagram provides a complete overview of the wiring of the devices.
Single axis module
SIBGSSIA
X1
DC 24 V
(+19.2...
+28.8 V)
DI1
DI2
GD
X2
+
-
... n
X3
X3
DC 24 V
(+19.2...+28.8 V)
GE
24E
-
+
DC 24 V
(+19.2...
+28.8 V)
+
-
2
X4
X5
...
R
R
DC 24 V
4
X105
24E
GE
+
-
"
M
BD1
BD2
X106
"
+
PE
WV
U
X108
"
"
M
3~
+
-UG -UG
+UG+UG
E70AC ...M1
3
i700S0012 A
Fig. 11 Basic circuit diagram − axis modules
E70ACM
...1 i700 "single inverter" single axis module − motor A
...n Other i700 axis modules
24−V supply of control electronics
24−V supply of digital inputs
24−V supply of motor holding brake(s)
R Servo control feedback (X7 = resolver or X8 = encoder)

Table of Contents

Other manuals for Lenze i700 Series

Related product manuals