EasyManua.ls Logo

Maggi BORING SYSTEM 35 - Page 60

Default Icon
66 pages
Print Icon
To Next Page IconTo Next Page
To Next Page IconTo Next Page
To Previous Page IconTo Previous Page
To Previous Page IconTo Previous Page
Loading...
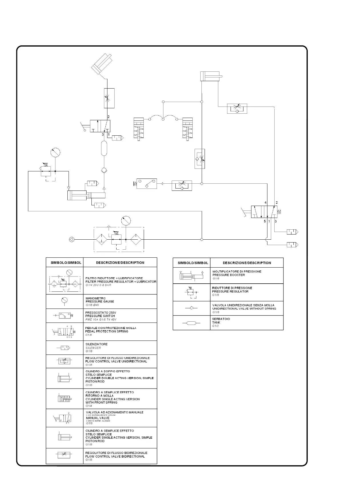
PNEUMATIC SYSTEM
SHEET 12