EasyManua.ls Logo

MCS BV 170E - Electrical System; Electrical Diagram and Electrical Panel; Sl Tr; Representation of the Electrical Panel

Default Icon
104 pages
Print Icon
To Next Page IconTo Next Page
To Next Page IconTo Next Page
To Previous Page IconTo Previous Page
To Previous Page IconTo Previous Page
Loading...
13
Electrical system
Electrical diagram and electrical panel
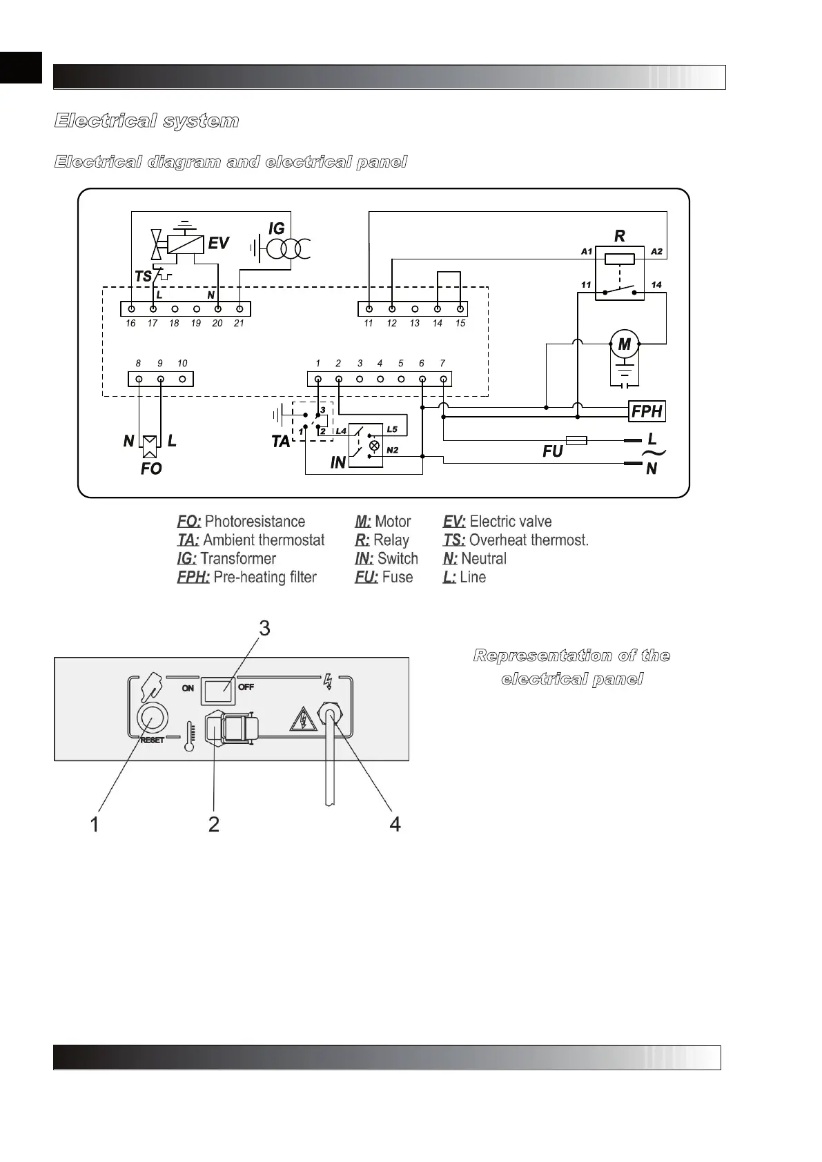
The previous figure shows the electrical system and it highlights how all the various parts that contribute to
the machine's correct operation have been connected. Interestingly, the filter with the pre-heater appears
drawn with a dotted line; this is because, since it is present as an optional, it is not present in the standard
electrical system. For machines equipped with the pre-heater filter, it is differentiated by the fact that the
dotted line replaces the bridge between terminals 4 and 6 of the flame control equipment.
The electrical diagram below shows the electrical panel of the machine, where it is possible to distinguish
components that communicate with the user. Please, note the power supply cable, whose length is 3
metres, the a red warning light indicating that power mains voltage is present, the 0-1 switch for turning on
and shutting off the machine, the corner case for connecting the room thermostat, if wanting to maintain
the temperature of a specific room within a determined range, and finally the reset button for manually
resetting the machine after malfunctioning has occurred that caused the equipment to trip.
Representation of the
electrical panel
1. Key for manually resetting the heater, 2.
Socket for room temperature connector, 3.
Switch 0-1, 4. Power supply cable.
en
it
de
es
fr
nl
pt
da
no
sv
pl
ru
cs
hu
sl
tr
hr
lt
lv
et
ro
sk
bg
uk
bs
el
zh

Table of Contents

Related product manuals